| Word Document PDF Document |
COM/CRC/sid DRAFT Agenda ID #6158
Alternate to Agenda ID #6082
Quasi-Legislative
1/11/2007
Decision ALTERNATE PROPOSED DECISION OF
COMMISSIONER CHONG (Mailed 11/8/2006)
BEFORE THE PUBLIC UTILITIES COMMISSION OF THE STATE OF CALIFORNIA
Order Instituting Rulemaking to Revise Commission General Order Number 95 pursuant to D.05-01-030. |
Rulemaking 05-02-023 (Filed February 24, 2005) |
OPINION ADOPTING PROPOSED RULE 94 IN
GENERAL ORDER 95 DEALING WITH INSTALLATION
OF WIRELESS ANTENNAS ON UTILITY POLES
TABLE OF CONTENTS
Title Page
OPINION ADOPTING PROPOSED RULE 94 IN GENERAL ORDER 95 DEALING WITH INSTALLATION OF WIRELESS ANTENNAS ON UTILITY POLES 2
1. Summary 2
2. Procedural Background 3
3. Commission Jurisdiction 5
4. Rule 94 Initial Proposals 7
5. Disputed Provisions 9
6. Pole-Top Antennas 9
7. Settlement Agreement 10
8. Annual Reporting Requirement 16
9. Implementation of Rule Changes 18
10. Comments on Alternate Proposed Decision 18
11. Assignment of Proceeding 21
Findings of Fact 21
Conclusions of Law 24
ORDER 25
APPENDIX 1 - Definition of New GO 95, Rule 20
APPENDIX 2 - Settlement Agreement
APPENDIX A - List of Appearances
OPINION ADOPTING PROPOSED RULE 94 IN
GENERAL ORDER 95 DEALING WITH INSTALLATION
OF WIRELESS ANTENNAS ON UTILITY POLES
This decision revises General Order (GO) 95 to establish uniform construction standards for attaching wireless antennas to jointly used poles. In adopting these revisions, this decision approves an unopposed settlement agreement between the Commission's Consumer Protection and Safety Division (CPSD); the International Brotherhood of Electrical Workers Local 1245 (IBEW); the Communications Workers of America-Ninth District (Communications Workers); Pacific Gas and Electric Company (PG&E); AT&T California; California Cable & Telecommunications Association (CCTA); ClearLinx Network Corporation (ClearLinx); Crown Castle USA, Inc.; New Cingular Wireless PCS, LLC; NextG Networks of California Inc.; Omnipoint Communications, Inc., dba T-Mobile; Southern California Edison Company (SCE); Sprint Nextel; Verizon California Inc.; Verizon Wireless; and William Adams.
We adopt the Rule 94 agreed to by the settling parties and attached to this decision as Appendix 1. Rule 94 clearly defines antennas; treats antennas as Class C equipment, thereby establishing many construction requirements; provides additional vertical clearances from other conductors and equipment; maintains vertical clearances from the ground; and requires a sign for each antenna installation marked with the contact information of the antenna operator.
The settlement agreement approved by this decision adopts additional marking and de-energizing requirements. First, the settlement requires signatory antenna owners to provide further pole-mounted signage on joint use, utility poles. This signage describes compliance with the Federal Communications Commission (FCC) exposure limits for each antenna installation and identifies the FCC's recommended minimum approach distance. Second, the settlement requires protocols for de-energizing antennas that emit radio frequency (RF) energy in excess of the FCC's General Population/Uncontrolled maximum exposure limits.
Finally, this decision directs all antenna owners with antennas installed on poles subject to Commission jurisdiction to submit an annual written report to CPSD that describes any antenna installation on poles that are not covered by the settlement agreement or an alternative license agreement with terms at least as strict as those set forth in the settlement agreement.
On October 2, 2001, the Commission issued R.01-10-001 to revise GO 95 and GO 128, which govern, respectively, the construction of overhead and underground electric supply and communications systems. Commission staff, industry representatives, labor organizations, and the public conducted 16 months of twice-monthly two- to three-day public workshops throughout California. A total of 63 proposed changes to existing rules were considered. Of these, 40 were supported by consensus of the workshop participants, 15 were withdrawn, and eight were in dispute.
On January 13, 2005, the Commission issued Decision (D.) 05-01-030. The Commission adopted the 40 proposed rule changes supported by consensus, noted the 15 withdrawn proposed rule changes, and discussed and resolved seven of the eight disputed proposed rule changes. The Commission, however, did not approve a new rule to GO 95 to establish uniform construction standards for attaching wireless antennas to jointly used poles. Instead, in D.05-01-030, the Commission directed staff to further investigate the issues raised by the wireless antenna rules in this new rulemaking proceeding.
On February 24, 2005, the Commission issued an Order Instituting Rulemaking (OIR) that proposed revisions to GO 95 that would establish uniform construction standards for attaching wireless antennas to jointly used poles and towers. A prehearing conference (PHC) in this proceeding was conducted on May 24, 2005. In the PHC, the parties agreed to hire a facilitator, as they had done in the earlier proceeding, and to conduct workshops aimed at achieving consensus on wireless antenna rules.
On June 7, 2005, a Scoping Memo and Ruling of the Assigned Commissioner determined that this proceeding is quasi-legislative. The evidentiary hearing schedule was established too.
Seven days of workshops were held in San Francisco and Los Angeles. Approximately 40 to 70 participants, in total representing 20 parties, attended each workshop. While there was substantial agreement on most rules governing wireless antennas, the parties were unable to reach consensus on all issues. Accordingly, on September 12, 2005, the parties submitted a joint workshop report that included three alternative proposals for a new Rule 94, along with position statements of the parties.
Following a second PHC on November 14, 2005, the Commission conducted evidentiary hearings on February 7-9, 2006. At hearing, the Commission heard from nine witnesses and received 22 exhibits into evidence. Briefs were filed on March 13, 2006, and reply briefs were filed on March 28, 2006, at which time the rulemaking was deemed submitted for Commission decision. A Proposed Decision was issued on April 25, 2006.
Before the Commission acted on the Proposed Decision, several parties on July 18, 2006, filed a joint petition to set aside submission pursuant to Rule 84 of the Rules of Practice and Procedure to allow the parties to pursue settlement discussions. The petition was granted on July 20, 2006.
On July 28, 2006, PG&E provided notice of a conference regarding a proposed settlement of the disputed issues in this proceeding. The conference was held on August 4, 2006.
On August 23, 2006, a settlement agreement was proposed by sixteen of the parties, including CPSD and the two union parties.1 An evidentiary hearing to consider the proposal was conducted on September 12, 2006, at the conclusion of which this matter was resubmitted for Commission consideration.
The Public Utilities Code establishes that safety issues may be subject to Commission regulation. According to Public Utilities Code Section 451, "[e]very public utility shall furnish and maintain such adequate, efficient, just, and reasonable service, instrumentalities, equipment, and facilities ... as are necessary to promote the safety, health, comfort, and convenience of its patrons, employees, and the public." The Commission is obligated to see that such statutory provisions affecting public utilities are enforced and obeyed. (Pub. Util. Code § 2101.) Public Utilities Code Section 761 instructs this Commission to promulgate rules for utilities when safety so requires.
Some parties to this proceeding contend that federal law and regulations may constrain our authority to address certain safety issues. According to wireless carriers, the Commission was precluded from adopting many of the rules in the prior Proposed Decision, because "regulation of telecommunications facilities based on the potential health effects of RF emissions is subject to federal, rather than state[,] jurisdiction."2 We, however, do not need to address these jurisdictional issues in this decision. The parts of proposed Rule 94 that raised the most significant preemption issues (RF-related signage and methods of de-energizing antennas) now are addressed by the settlement agreement. The settlement agreement, therefore, moots these jurisdictional issues.3
All parties agree that today GO 95 does not contain specific rules for the installation of wireless antennas on jointly used utility poles, but uniform rules governing the installation of these wireless antennas should be added to GO 95. As a result of the workshops, the parties presented us with three preliminary proposals for uniform rules, which we briefly discuss below.4
Proposal 1 was sponsored by CPSD, IBEW, Communications Workers, PG&E, and San Diego Gas & Electric (SDG&E). It added a definition of "antenna" to Rule 20 of GO 95 ("a device for emitting and/or receiving radio frequency signals") and proposed a new Rule 94. The proposed Rule 94 would require that antennas meet standards applicable to Class C communications equipment; maintain a vertical clearance of 6 feet from supply (electrical) conductors operating at 0-50 kilovolts and clearances of 2 feet (vertical) from communications conductors and (horizontal) from the centerline of the pole; provide a sign identifying the antenna and providing information regarding compliance with the FCC's maximum permissible exposure limits, and provide a means of controlling or shutting down wireless antennas. Antennas used by utilities for monitoring their supply system and antennas attached to communication cables would be exempt from Rule 94, although they would need to comply with other GO 95 requirements.
Proposal 2 was sponsored by SCE. It was supported by Crown Castle USA, Inc.; Cingular Wireless; NextG Networks; Sprint Nextel; Omnipoint Communications, Inc., dba T-Mobile; and Verizon Wireless (collectively, the Wireless Group). Its proposed definition of "antenna" and its proposed requirement that antennas meet the circuit requirements of Class C equipment mirrored the requirements of Proposal 1. Proposal 2 provided for a vertical separation of 2 feet from communication conductors, a 2-foot horizontal clearance from the face of the pole when supported by a cross arm, and a clearance from supply conductors of 4 to 6 feet as specified in GO 95 tables. At the evidentiary hearing on February 7, 2006, all parties stipulated that Proposal 2 could be amended to include provision 94.5 of Proposal 1 (a sign identifying the type of antenna and a 24-hour contact number for the antenna operator).
Proposal 3 was sponsored by William P. Adams, a former Commission employee and intervenor in this proceeding. Adams's proposal essentially mirrored Proposal 1 as to clearances between wireless antennas and power and communications conductors, and was similar to Proposal 2 in requiring that the antenna operator be responsible for powering down or shutting down a wireless antenna. Proposal 3 was the only proposal addressing wireless antennas on the top of utility poles, although at hearing Adams recommended that pole-top provisions be deferred. In his reply brief, Adams essentially withdrew Proposal 3 and instead supported Proposal 2.5
The parties' proposals differed on only a few provisions of the new Rule 94, and even those disputes were narrowed during evidentiary hearings. Only the following issues were unresolved by the parties' initial proposals:
· Should this proceeding consider making pole-top antenna requirements a part of Rule 94?
· Should Rule 94 provide a method of controlling or shutting down antennas?
· Should a wireless carrier be required to post signage providing information regarding compliance with the FCC's maximum permissible exposure limits?
· Should a uniform six-foot vertical clearance level between antennas and supply conductors be expressly required?
· Should there be express exceptions for utility supply antennas and cable-embedded antennas?
Pole-top antennas are not addressed by the settlement agreement discussed below. The GO 95/128 Rules Committee is currently evaluating proposed rules governing pole top installations. We do not currently have a proposed rule before us on this issue.6
ClearLinx urges the Commission to mandate that wireless antennas may be placed at the top of utility poles.7 The Wireless Group does not advocate that the Commission adopt a specific rule now, but is concerned that the Rules Committee may not bring a consensus rule to the Commission. The Wireless Group requests that the Commission establish an appropriate procedural mechanism so that a pole-top antenna rule is considered in a timely manner, whether or not the Rules Committee develops a consensus rule.8 CPSD, IBEW, PG&E, and SDG&E disagree with both ClearLinx and the Wireless Group. Instead these parties recommend that the Commission defer taking action until the issue has been thoroughly reviewed by the Rules Committee.9
In the absence of a specific proposed rule, we will not adopt a construction rule for pole-top antennas at this time. We encourage the members of the Rules Committee to make a good faith effort to achieve a statewide consensus on a proposed rule addressing pole-top antenna installations.
On August 23, 2006, 16 parties filed a settlement agreement in which the parties agreed to support a new Rule 94 that would be identical to Proposal 1, with the exception of two provisions (additional signage for antennas and methods of de-energizing antennas). The settlement agreement resolves all disputed issues related to the two provisions in the proposed Rule 94, and requires signing parties to meet similar requirements via the settlement. The proposed settlement is endorsed by virtually all parties, and no party opposes it. This settlement agreement is attached to this decision as Appendix 2.
The new Rule 94 endorsed by the settling parties is set forth in its entirety and attached to this decision as Appendix 1. We note that the new Rule clearly defines antennas at issue; treats antennas as Class C equipment, thereby establishing many construction requirements; provides additional vertical clearances from other conductors and equipment; maintains vertical clearances from the ground; and requires a sign for each antenna installation marked with the contact information of the antenna operator.
7.1.1 Marking of an Antenna Operator's Contact
Information
The settlement agreement endorses marking requirements found in Proposal 1. The marking requirements include the identity of the antenna operator, a 24-hour contact number for emergencies and information, and a unique identifier for the antenna installation. George Lindsey, a PG&E lineman testifying on behalf of IBEW, explained that such contact information would be helpful to him as lineman, because he would be able to get more information about the antenna. (Exhibit 9, at 3.)
Proposal 2, supported by SCE and the Wireless Group, did not contain this marking requirement. However, at the evidentiary hearing on February 7, 2006, Nick Selby, appearing for Sprint Nextel, clarified that SCE and the Wireless Group do not oppose Rule 94.5 of Proposal 1.10 Thereafter, no party opposed the Rule 94.5 marking requirement.
We find that this marking requirement will help ensure that linemen will be able to coordinate operations effectively with antenna operators. We, therefore, conclude that it is appropriate to follow the recommendation of the settlement agreement and include a marking requirement in Rule 94.
7.1.2 Vertical Clearance Levels
The settlement agreement endorses clearance requirements found in Proposal 1. Proposal 1 specifies a 6-foot vertical clearance requirement between antennas and supply conductors, including supporting elements of the equipment.11
During evidentiary hearings, CPSD witness Fugere and three experienced linemen - Greg Walters of SDG&E, George Lindsey of IBEW, and PG&E witness Marc Brock - argued that a uniform 6-foot vertical clearance is needed. Fugere testified that a wireless antenna with a vertical clearance of 4 feet or less from supply conductors would create a physical obstruction for one working on a pole and would expose the worker to potential electrical shock. Walters cited a number of examples of when a 6-foot clearance would be necessary: (1) when maneuvering with an 8-foot "hot stick" to apply temporary grounds on energized conductors from a safe distance; (2) when climbing on a pole with a complicated configuration of supply conductors; (3) when installing permanent primary jumpers to tie related electric circuits, and (4) when working with other linemen, each about 6 feet tall, on energized primary conductors. In each case, Walters said, the pole worker "needs the 6 feet to be able to actually and comfortably and safely do his work." (Transcript, at 134.) Lindsey and Brock similarly recommended a 6-foot vertical clearance, and maintained that anything substantially less would make it more likely that a lineman could come into contact with a supply conductor, causing an electric shock that could be fatal.
We conclude that the record evidence supports the settlement agreement's endorsement of Proposal 1 clearance requirements. Worker safety is our paramount concern. The clearance requirements endorsed by the settlement agreement safeguard utility employees and provide clear guidance to antenna installers. The new GO 95 rules, therefore, require these clearance levels.
The settlement agreement endorses antenna exceptions found in Proposal 1. Proposal 1 stated that antennas utilized solely for the operation and maintenance of utility supply systems, along with strand-mounted antennas, would not be subject to the provisions of new Rule 94.
Significant record evidence supports these antenna exceptions. Witnesses testified that supply antennas, such as SCADA antennas,12 are typically installed within the electric supply space of a distribution pole and, therefore, cannot meet the clearance requirements of Class C equipment. Moreover, according to PG&E witness Brock, supply antennas do not raise the same RF exposure concerns of wireless antennas, since the RF exposure level from supply and cable-mounted antennas is usually less than the FCC's general population/uncontrolled levels. Electrical workers also have the ability to turn off the supply antenna's power. For these reasons, we conclude that it is appropriate follow the recommendation of the settlement agreement and exclude supply and strand-mounted antennas from the requirements of proposed Rule 94.
7.2 Additional Marking and De-energizing Measures
The Rule 94 agreed to in the proposed settlement does not include Rule 94.6 (Identifying Exposure) and Rule 94.7 (Controlling Exposure) from Proposal 1. However, the settlement provides that issues related to these proposed rules instead are addressed by private, voluntary agreement. First, the settlement requires signatory antenna owners to provide further pole-mounted signage on joint use poles. This signage describes compliance with the FCC exposure limits for each antenna installation and identifies the FCC's recommended minimum approach distance. Second, the settlement requires protocols for de-energizing antennas that emit RF energy in excess of the FCC's General Population/Uncontrolled maximum exposure limits. In the protocols for de-energizing antennas in non-emergency or routine situations, the antenna owner would be responsible for de-energizing an antenna upon request of any other utility or company with facilities attached to the affected pole. In the protocols for de-energizing antennas in emergency situations, utility line crews would be authorized to de-energize the antenna if the antenna owner cannot be reached in time to deal with the emergency.
Parties assessed the impact of these settlement provisions at the evidentiary hearing on September 12, 2006. In response to questions posed by the ALJ and assigned Commissioner, representatives of two union parties - IBEW and Communications Workers - stated that in their judgment the settlement provisions regarding additional signage and de-energizing antennas will provide the same level of protection for the line crews covered by the agreement as would Sections 94.6 and 94.7 of the original Proposal 1. The advantage of the settlement, they said, was that these provisions could be put into place soon without the likelihood of jurisdictional challenge over state enforcement of these requirements. The Commission's CPSD, which was a principal author of the Proposal 1, stated that it supported the proposed settlement for much the same reasons as the unions, and it emphasized the importance of putting procedures in place to better protect line crews.
Questioned about enforceability of the settlement terms, counsel for the Wireless Group stated that any signatory party alleging breach of the settlement agreement can seek redress in civil courts or before this Commission, as appropriate. Wireless Group counsel added that nothing in the agreement is intended to restrict the jurisdiction of the Commission.
Elements of the settlement agreement that are not contained in Rule 94 only apply to antennas installed on joint use utility poles. Poles owned exclusively by PG&E and SCE are covered by licensing agreements that, according to those utilities, incorporate signage and de-energizing requirements consistent with the terms of the settlement agreement.
At the evidentiary hearing, SDG&E, which is not a signatory to the settlement agreement, explained that it has no jointly owned poles and antennas on its poles are governed by a licensing agreement. SDG&E asserted that its licensing agreement imposes even more rigid restrictions than those provided for in the settlement. The SDG&E license agreement requires a power shut-off device on site accessible to SDG&E line crews, and line crews are directed to work no less than 3 feet away from any RF-emitting antenna. Counsel for SDG&E stated that the utility prefers to continue its licensing restrictions, but it nevertheless supports the settlement agreement in this proceeding.
7.3 Commission Review of the Settlement
We review this settlement under the Commission's rules (Rule 12.1(d) of the Rules of Practice and Procedure). Our inquiry examines whether the settlement is consistent with both the record and the law.
First, we find that the settlement is completely consistent with the record. The settlement addresses the range of concerns and outcomes previously vetted by the parties and developed in the record. Indeed, one of the primary concerns has been worker safety, and all union representatives expressed support for the settlement. The settlement is comprehensive in addressing all the disputed issues to the satisfaction of the parties (even those who do not share poles).
Second, the settlement is consistent with the law. By addressing the most contested features of these proposed regulations in private agreements among the affected parties, this decision removes the uncertainty of legal challenges to these rules, and allows these rules to become effective-and save lives-as soon as this decision is implemented.
In conclusion, our review of the settlement agreement convinces us that it should be approved. We have examined the agreement pursuant to the Commission's settlement rules, and we find that the settlement is reasonable in light of the whole record, consistent with law, and in the public interest.
While the signatories to the settlement include the vast majority of joint pole owners and wireless carriers (except for SDG&E), consistent with our responsibilities under the Public Utilities Code we want to know about antenna installations on poles under our jurisdiction that are not covered by the terms of the settlement agreement. For example, we recognize that the settlement will not apply to some small electric utilities and small telephone utilities. Similarly, an antenna owner or operator that is not a signatory to the settlement agreement will not be bound by terms of the settlement, and even a signatory utility will not be required by the settlement to replicate its terms with a non-party seeking to install an antenna.13
Accordingly, our order today directs all antenna owners and operators with antennas installed on poles subject to Commission jurisdiction to submit, beginning January 1, 2008, an annual written report to CPSD that describes any RF antenna installation on a pole that is not covered by the settlement agreement or an alternative license agreement with terms at least as strict as those set forth in Appendix 2 of this decision. In this report, a description of an installation shall include (i) parties to the governing agreement, (ii) dates in which the governing agreement is effective, and (iii) an explanation of how the terms of the governing agreement are less strict than those set forth in Appendix 2 of this decision. The annual reporting requirement will end after the filing of the second annual report on January 1, 2009, unless the Director of CPSD recommends continuing the reporting requirement and the Commission extends the requirement.
Our order today further directs CPSD to review these annual reports. In response to these reports, CPSD shall make recommendations to the Commission on any action it deems necessary to promote the health and safety of utility employees or the public. We will also direct the Director of CPSD to recommend to the Commission, by March 1, 2009, whether or not the annual reporting requirement should be continued.
The effective date for implementation of Rule 94 shall be no later than 180 days after issuance of the final decision in this proceeding. The adoption of the Rule 94 will require utilities to change their company standards, communicate the changes to field personnel, and conduct varying degrees of training prior to full implementation of the rule.
Rule 94 is not retroactive. It, therefore, does not affect wireless antennas already installed on utility poles through private agreements between antenna owners and joint pole operators.
The alternate proposed decision of Commissioner Rachelle B. Chong was mailed to the parties on November 8, 2006 in accordance with Pub. Util. Code § 311(e) and Rule 14.1 of the Commission's Rules of Practice and Procedure. Opening comments on Commissioner Chong's Alternate Proposed Decision were filed on November 28, 2006 by PG&E and SCE, jointly; SDG&E; and Cingular Wireless, Crown Castle USA, Inc., NextG Networks, Omnipoint Communications, Inc. dba T-Mobile, Sprint Nextel, and Verizon Wireless (Wireless Parties). Reply comments were filed on December 5, 2006 by CCTA and ExteNet Systems, Inc. (ExteNet) (formerly ClearLinx Network Corporation).
In response to the comments, we have made several clarifications, corrections and changes to the alternate proposed decision.
PG&E and SCE filed comments in support of Commissioner Chong's Alternate Proposed Decision. SDG&E also expressed support for the approach taken in the decision.
The Wireless Parties support the core components of the alternate proposed decision. However, the Wireless Parties do not support the annual reporting requirement in the decision, arguing that the reporting requirement infringes on the due process interests of parties because the parties were not provided notice that the Commission might impose reporting requirements. The Wireless Parties also assert that the reporting requirements are inconsistent with the settlement agreement, which does not include reporting requirements.14
We disagree with the Wireless Parties' assertion that the reporting requirement infringes on the due process interests of parties. The reporting requirement is intended to provide Commission staff with information directly related to the core issues that have been considered in this rulemaking proceeding. It is narrowly tailored to do so. We additionally disagree that the absence of a reporting requirement in the settlement agreement limits the Commission's ability to impose such a requirement, which will assist the Commission in monitoring the impacts and effectiveness of its decision.
In Comments on the Alternate Proposed Decision of Commissioner Brown, the Wireless Parties committed to abide by the terms of the settlement agreement with respect to any antenna placed on any jointly owned or used pole, whether or not the pole owner or other pole users are parties to the settlement.15 We have added a reference that commitment in the discussion of the annual reporting requirement.
The Wireless Parties also request clarifying language related to pole-top attachments, noting that the Wireless Parties previously asked the Commission to monitor the Rules Committee's efforts.16 ExteNet echoed the same concern.17
We have modified the discussion to more accurately characterize the positions of parties.
The Wireless Parties also state that the decision need not find that the provisions of the settlement are supported by "substantial record evidence." They specifically cite the antenna exceptions contained in the agreement as an issue the Wireless Parties disputed during the proceeding, but consented to in the context of the settlement.18 CCTA disagrees with the Wireless Parties on this point. CCTA points out that in approving the settlement, the Commission is adopting a Rule 94 which stands independent of the settlement and applies to parties that did not participate in the settlement. Therefore, making findings specific to the new Rule 94 is appropriate.19
We agree with CCTA. Since the Rule 94 endorsed by the settling parties will apply to non-settling parties, it is appropriate for the Commission to make findings relative to each element of the Rule 94 that we adopt.
In addition to revisions made in response to comments, we have made other minor corrections and clarifications to the proposed decision.
Geoffrey F. Brown is the assigned Commissioner and Glen Walker is the Assigned ALJ in this proceeding.
1. GO 95 governs the construction of overhead electrical supply and communications systems.
2. GO 95 currently does not contain specific rules for the installation of wireless antennas on utility poles.
3. Commission staff, industry representatives, labor representatives, and other members of the public participated in seven days of public workshops devoted to developing a proposed new Rule 94 concerning wireless antennas.
4. On September 12, 2005, the parties submitted a joint workshop report that included three alternative proposals for a new Rule 94 that would establish uniform construction standards for the attachment of wireless antennas to jointly used utility poles.
5. Proposal 1 for Rule 94 was sponsored by CPSD, IBEW, Communications Workers, PG&E, and SDG&E.
6. Proposal 2 for Rule 94 was sponsored by SCE and was supported by Crown Castle USA, Inc.; Cingular Wireless; NextG Networks; Sprint Nextel; Omnipoint Communications, Inc. dba T-Mobile; Verizon Wireless; and intervenor William Adams.
7. Proposal 3 for Rule 94 was sponsored by William Adams, but later was withdrawn.
8. On February 24, 2005, the Commission issued an OIR that proposed revisions to GO 95 that would establish uniform construction standards for attaching wireless antennas to jointly used poles and towers.
9. On July 18, 2006, parties, pursuant to Rule 84 of the Rules of Practice and Procedure, filed a joint petition to allow them to pursue settlement discussions.
10. The joint petition was granted on July 20, 2006.
11. On July 28, 2006, PG&E provided notice of a conference regarding a proposed settlement of the disputed issues in this proceeding, and the conference was held on August 4, 2006.
12. An unopposed settlement agreement by the parties was presented to the Commission on August 23, 2006.
13. The settlement agreement was signed by CPSD; IBEW; Communications Workers; PG&E; AT&T California; CCTA; Clearlinx Network Corporation; Crown Castle USA, Inc.; New Cingular Wireless PCS, LLC; NextG Networks of California Inc.; Omnipoint Communications, Inc., dba T-Mobile; Southern California Edison Company; Sprint Nextel; Verizon California Inc.; Verizon Wireless; and William Adams.
14. The settling parties agreed to support a new Rule 94 that would be identical to Proposal 1, with the exception of Rule 94.6 and Rule 94.7. All other disputed issues relating to Rule 94 were resolved to the satisfaction of all signing parties through private agreements between signatory utilities and antenna owners.
15. The Rule 94 agreed to in the settlement would clearly define antennas; treat antennas as Class C equipment, thereby establishing many construction requirements; provide additional vertical clearances from other conductors and equipment; maintain vertical clearances from the ground; and require a sign for each antenna installation marked with the contact information of the antenna operator.
16. A marking requirement consisting of the identity of the antenna operator, a 24-hour contact number for emergencies and information, and a unique identifier for the antenna installation will help linemen coordinate operations with antenna operators.
17. A vertical clearance between a supply conductor and antenna of less than six feet could create a physical obstruction for workers.
18. A uniform six foot vertical clearance requirement would safeguard utility employees and provide clear guidance to antenna installers.
19. SCADA antennas typically are installed within the electric supply space of a distribution pole.
20. Electric workers have the ability to turn off the power to SCADA antennas.
21. The settlement agreement requires signatory antenna owners to provide additional pole mounted signage on joint use utility poles. This signage must describe compliance with the FCC exposure limits for each antenna installation and identify the FCC's recommended minimum approach distance.
22. The settlement agreement requires protocols for de-energizing antennas that emit RF energy in excess of the FCC's General Population/Uncontrolled maximum exposure limits.
23. The settlement provides safeguards for line crews working on utility poles.
24. Public and utility employee safety requires that the provisions of Rule 94, as set forth in Appendix 1, be adopted as part of GO 95.
25. Some antennas may not be covered by the settlement agreement or terms at least as strict as those set forth in the settlement agreement.
1. The Public Utilities Code establishes that safety issues may be subject to Commission regulation.
2. Markings that consist of the identity of the antenna operator, a 24-hour contact number for emergencies and information, and a unique identifier for the antenna installation should be required.
3. A six-foot vertical clearance requirement should be adopted to protect workers from electric shock.
4. It is reasonable to exclude supply and strand-mounted antennas from the requirements of proposed Rule 94.
5. Rule 94 as set forth in Appendix 1 of this decision should be approved and adopted, because public and utility employee safety so requires.
6. The settlement agreement set forth in Appendix 2 of this decision should be approved, because it is reasonable in light of the whole record, consistent with law, and in the public interest.
7. Consistent with our responsibilities under the Public Utilities Code, it is reasonable to require all antenna owners and operators with antennas installed on utility poles subject to Commission jurisdiction to submit an annual written report to CPSD that describes any RF antenna installation on poles that is not covered by the settlement agreement or an alternative license agreement with terms at least as strict as those set forth in Appendix 2 of this decision.
8. Rule 94 should become effective prospectively 180 days after issuance of the final decision in this proceeding.
IT IS ORDERED that:
1. General Order (GO) 95 is amended to incorporate Rule 94 and the amendment to Rule 20.0, as set forth in Appendix 1 attached hereto and made part hereof.
2. The revisions to GO 95 authorized today will become effective prospectively 180 days after the date of today's decision.
3. The settlement agreement attached hereto as Appendix 2 is approved.
4. All antenna owners and operators with antennas installed on poles subject to Commission jurisdiction are required to submit, beginning January 1, 2008, an annual written report to Commission's Consumer Protection and Safety Division (CPSD) that describes any radio frequency (RF) antenna installation on a pole that is not covered by the settlement agreement or an alternative license agreement with terms at least as strict as those set forth in Appendix 2 of this decision. In this report, a description of an installation shall include (i) parties to the governing agreement, (ii) dates in which the governing agreement is effective, and (iii) an explanation of how the terms of the governing agreement are less strict than those set forth in Appendix 2 of this decision. The annual reporting requirement shall end after the filing of the second annual report on January 1, 2009, unless the Director of CPSD recommends continuing the reporting requirement and the Commission extends the requirement.
5. CPSD is directed to review the annual reports described in Ordering Paragraph 4 and make recommendations to the Commission on any action it deems necessary to promote the health and safety of utility employees or the public. The Director of CPSD shall recommend to the Commission, by March 1, 2009, whether or not the annual reporting requirement should be continued.
6. Rulemaking 05-02-023 is closed.
This order is effective today.
Dated __________________________, at San Francisco, California.
APPENDIX 1
New GO 95, Rule 20 (Definition)
20.0 Antenna means a device for emitting and/or receiving radio frequency signals.
New GO 95, Rule 94 - Antennas
94.1 Definition (See Rule 20.0)
94.2 Maintenance and Inspection (See Rules 31.1 and 31.2)
94.3 General Requirements
On joint use poles supporting Class T, C, L or H Circuits (up to 50 kV), the following shall apply:
A. Antennas shall meet the requirements of Class C equipment, unless otherwise specified in this rule.
B. All associated elements of the antenna (e.g. associated cables, messengers, and pole line hardware) shall meet the requirements of Class C circuits.
94.4 Clearances
A. Antennas and supporting elements (e.g. crossarms, brackets) shall maintain a vertical clearance of 6 feet from Supply Conductors operating at 0 - 50kV. (See Figure 94-1)
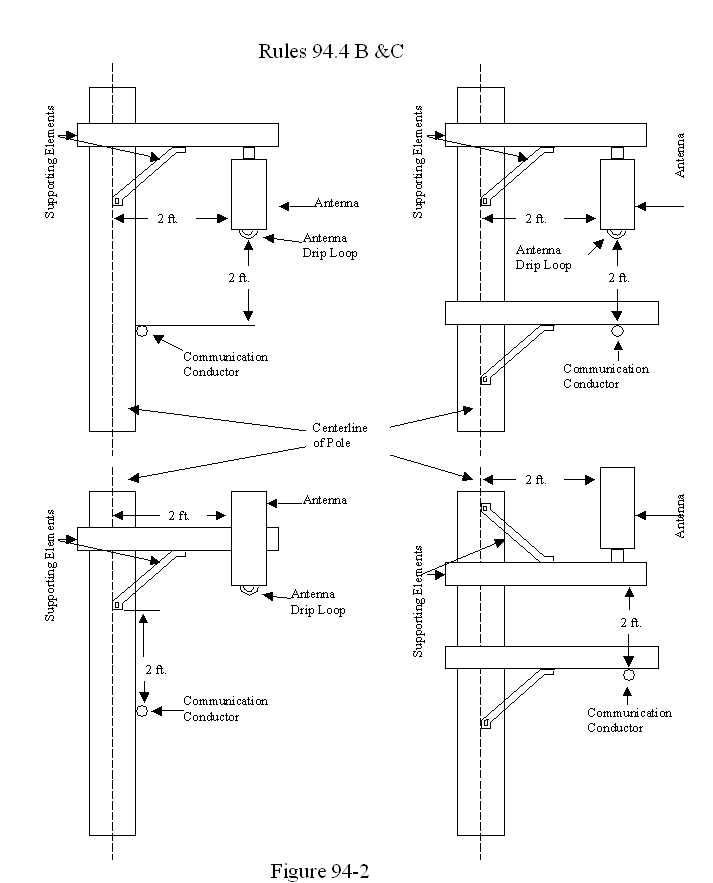
B. Antennas and supporting elements (e.g. crossarms, brackets) shall maintain a 2 ft. vertical separation from communication conductors and equipment. (See Figure 94-2)
C. Antennas shall maintain a 2 ft. horizontal clearance from centerline of pole. (See Figures 94-1 and 94-2)
D. Antennas shall have a vertical clearance above ground as specified in Table 1, Column B, Cases 1 to 6a.
94.5 Marking
A. Joint use poles shall be marked with a sign for each antenna installation as follows:
(1) Identification of the antenna operator
(2) A 24-hour contact number of antenna operator for Emergency or Information
(3) Unique identifier of the antenna installation.
Exceptions:
Antennas utilized by utilities for the sole purpose of operating and monitoring their supply system are exempt from this rule and shall only meet the construction and clearance requirements of supply equipment.
Antennas embedded in or attached to communication cables and messengers are exempt from this rule and shall only meet the construction requirements for Class C circuits.


APPENDIX 2
SETTLEMENT AGREEMENT AMONG AT&T CALIFORNIA, CALIFORNIA CABLE & TELECOMMUNICATIONS ASSOCIATION, CLEARLINX NETWORK CORPORATION, COMMUNICATIONS WORKERS OF AMERICA DISTRICT 9, CONSUMER PROTECTION AND SAFETY DIVISION, CROWN CASTLE USA INC., INTERNATIONAL BROTHERHOOD OF ELECTRICAL WORKERS LOCAL 1245, NEW CINGULAR WIRELESS PCS, LLC, NEXTG NETWORKS OF CALIFORNIA INC., OMNIPOINT COMMUNICATIONS, INC., dba T-MOBILE, PACIFIC GAS AND ELECTRIC COMPANY, SOUTHERN CALIFORNIA EDISON COMPANY, SPRINT NEXTEL, VERIZON CALIFORNIA INC., VERIZON WIRELESS AND WILLIAM ADAMS
In accordance with Rule 51.1 of the California Public Utilities Commission's (Commission) Rules of Practice and Procedure, AT&T California, California Cable & Telecommunications Association, Clearlinx Network Corporation, Communications Workers of America District 9, Consumer Protection and Safety Division, Crown Castle USA, Inc., International Brotherhood of Electrical Workers Local 1245, New Cingular Wireless PCS, LLC, NextG Networks of California Inc., Omnipoint Communications, Inc., dba T-Mobile, Pacific Gas and Electric Company, Southern California Edison Company, Sprint Nextel, Verizon California Inc., Verizon Wireless and William Adams (collectively, the "Settling Parties") hereby enter into this Settlement Agreement (Agreement) to resolve all issues among the Settling Parties in Rulemaking (R.) 05-02-023, Order Investigation Rulemaking to consider uniform rules for attaching wireless antennas to jointly used poles.
RECITALS
1. On February 24, 2005, the Commission issued an Order Instituting Rulemaking in R.05-02-023 to consider a new rule to GO 95 to establish uniform construction standards for attaching wireless antennas to jointly used utility poles.
2. Evidentiary hearings were conducted in the proceeding on February 7-9, 2006,
during which the Commission heard testimony from nine witnesses and received 22 exhibits into evidence.
3. Opening and reply briefs were filed on March 13 and 28, 2006, respectively, at which time the matter was submitted for Commission decision.
4. On April 25, 2006, the Assigned Administrative Law Judge, ALJ Walker, issued his Proposed Decision ("the PD"). Opening and Reply Comments on the PD were filed on May 15 and 22, 2006, respectively. ALJ Walker has issued two revised versions of his Proposed Decision, which adopted Proposal 1 in its entirety, including the provisions of Rule 94.6 and 94.7.
5. On July 18, 2006, several parties in the proceeding submitted a joint petition to set aside submission of the proceeding pursuant to Rule 84 of the Commission's Rules of Practice and Procedure. The petition requested the Commission set aside the submission of the proceeding temporarily to allow the parties to pursue settlement discussions. On July 20, 2006, Assigned Commissioner Geoffrey F. Brown and Administrative Law Judge Michelle Cooke ruled that the parties shall submit any settlement on or before August 10, 2006.
6. Pursuant to Rule 51.1(b) of the Commission's Rules of Practice and Procedure, on July 28, 2006, the Settling Parties served notice of a settlement conference to be held telephonically on August 4, 2006.
7. On August 4, 2006, the settlement conference was held as scheduled. Following the settlement conference, the Settling Parties continued settlement discussions, resulting in this Agreement.
SETTLEMENT AGREEMENT
In order to resolve disputed issues of fact and law and settle on a mutually acceptable outcome to the proceeding with due regard for public and worker safety concerns, and subject to the Recitals and reservations set forth in this Agreement, the Settling Parties hereby agree that this Agreement resolves all disputed issues relating to Rule 94.6 and Rule 94.7 raised in this proceeding.
The Agreement is presented to the Commission pursuant to Rule 51 of the Commission's Rules of Practice and Procedure.
The Settling Parties agree that, in the event any party, as a joint owner, lessee or licensee ("Antenna Owner/Operator") seeks to install or causes the installation of an Antenna (as defined in General Order (GO) 95 Rule 20.0) on a joint use utility pole, it is agreed that:
1. Markings Related to the FCC's MPE Limits.
The Antenna Owner/Operator shall provide, and update as necessary, accurate information regarding compliance with the Federal Communications Commission's Maximum Permissible Exposure (MPE) limits as set forth in Title 47 of the Code of Federal Regulations (CFR) for each particular Antenna installation. The Antenna Owner/Operator shall communicate such information through the use of a pole mounted marking as described in Exhibit A
(Additional Marking Requirements) and in writing to the other utilities and/or companies with facilities affixed to the pole in accordance with Paragraph 4 of this Agreement.
2. Means of De-energizing Antennas.
The Antenna Owner/Operator shall not install an Antenna on a joint use pole that emits RF energy in excess of the FCC's General Population/Uncontrolled maximum permissible exposure limits as set forth in 47 C.F.R. or effect a change to an existing Antenna site that will cause that Antenna to emit RF energy in excess of the FCC's General Population/Uncontrolled maximum permissible exposure limits as set forth in 47 C.F.R. except by providing to any other utility or company with facilities attached to the affected pole, a locally verifiable means to de-energize said Antenna. The protocols set forth in Exhibit B shall apply to non-emergency or routine working conditions. The protocols set forth in Exhibit C shall apply to emergency working conditions.
3. Exemption.
The provisions of this Agreement shall not apply to Antennas that are exempt from the provisions of General Order 95, Rule 94.
4. Adoption of Operating Procedures.
The Settling Parties further agree to memorialize the agreements set forth in Section 1 and 2 of this Agreement (including the procedures and protocols to be adopted thereunder) in separate, private agreements with affected utilities, companies or municipalities or in the Northern California Joint Pole Association's Operating Routine. Such agreements and procedures shall be adopted in a timely manner and Settling Parties agree to execute any and all supplementary documents and take all actions which may be necessary or appropriate to give full force and effect to the terms and intent of this Agreement.
5. Commission Approval of Settlement and Modification of Rule 94.
The Settling Parties shall jointly request Commission approval of this Agreement and that the Commission adopt Rule 94, as that rule is set forth in Exhibit 1 of the Proposed Decision of ALJ Walker (mailed April 25, 2006), with the exception of provisions 94.6 and 94.7, which the parties stipulate should be removed from the rule. The Settling Parties additionally agree to actively support prompt approval of the Agreement and adoption of the modified Rule 94. Active support may include briefing, comments on the proposed decision, written and oral testimony, if testimony is required, appearance at hearings, and other means as needed to obtain the approvals sought. The Settling Parties further agree to participate jointly in briefings to Commissioners and their advisors, either in-person or by telephone, as needed regarding the Agreement and the issues compromised and resolved by it.
6. This Agreement is contingent upon (1) the Commission approving the terms and conditions herein as reasonable, and adopting it unconditionally and without modification, and (2) the Commission adopting the modified Rule 94 as provided in Paragraph 5, above. Upon satisfaction of these contingencies, the Settling Parties agree to waive any and all rights to challenge and/or appeal in any state or federal forum the Commission's decision in this proceeding.
7. The Settling Parties agree to negotiate in good faith to resolve any dispute arising out of the implementation, interpretation or alleged breach of this Agreement. In the event such negotiations are unsuccessful, the Settling Parties may seek appropriate relief from the Commission. Such proceeding before the Commission will be limited to determining whether there has been a breach of this Agreement and ordering appropriate relief. In the event any of the Settling Parties do not reach agreement on the protocols described in this Agreement, the Commission may mediate a resolution between those Settling Parties. Nothing herein is intended to expand or restrict the jurisdiction of the Commission and the Settling Parties retain all of their rights with respect thereto.
8. The Settling Parties agree that this Agreement represents a compromise of positions, without agreement or endorsement of disputed facts and law presented by the Settling Parties in the proceeding.
9. This Agreement and the covenants and agreements contained herein shall be binding on, and inure to the benefit of, the parties hereto and their respective heirs, successors and assigns. The Settling Parties further agree and acknowledge that this Agreement and the covenants and agreements contained herein shall remain binding on the Settling Parties, notwithstanding the expiration of the term of any contract, lease or license relating to the use of a joint use pole.
10. This Agreement embodies the entire understanding and agreement of the Settling Parties with respect to the matters described herein, and, except as described herein, supersedes and cancels any and all prior oral or written agreements, principles, negotiations, statements, representations or understandings among the Settling Parties relating to the use of joint use poles.
11. The Settling Parties have bargained earnestly and in good faith to achieve this Agreement. The Settling Parties intend the Agreement to be interpreted and treated as a unified, interrelated agreement.
12. Each of the Settling Parties hereto and their respective counsel and advocates have contributed to the preparation of this Agreement. Accordingly, the Settling Parties agree that no provision of this Agreement shall be construed against any Party because that Party or its counsel or advocate drafted the provision.
13. Each of the Settling Parties represents that it is duly authorized to enter into this Agreement, and each person signing on behalf of an entity represents that he or she is duly authorized to sign on behalf of that entity.
14. This document may be executed in counterparts, each of which shall be deemed an original, but all of which together shall constitute one and the same instrument.
15. This Agreement shall become effective among the Settling Parties on the date the last Party executes the Agreement as indicated below.
16. In witness whereof, intending to be legally bound, the Settling Parties hereto have duly executed this Agreement on behalf of the Settling Parties they represent:
AT&T California
By:
Its:
California Cable & Telecommunications Association
By:
Its:
Clearlinx Network Corporation
By:
Its:
Communications Workers of America District 9
By:
Its:
Consumer Protection and Safety Division
By:
Its:
Crown Castle USA Inc.
By:
Its:
International Brotherhood of Electrical Workers Local 1245
By:
Its:
New Cingular Wireless PCS, LLC
By:
Its:
NextG Networks of California, Inc.
By:
Its:
Omnipoint Communications, Inc., dba T-Mobile
By:
Its:
Pacific Gas and Electric Company
By:
Its:
Southern California Edison Company
By:
Its:
Sprint Nextel
By:
Its:
Verizon California Inc.
By:
Its:
Verizon Wireless
By:
Its:
William Adams
By:
EXHIBIT A
ADDITIONAL MARKING REQUIREMENTS
Antenna Owner/Operators are responsible for the installation and upkeep of their sign or signs at each joint use site.
a. In addition to the requirements of GO 95, Rule 94.5 (Marking), at a minimum, each Antenna Owner/Operator will also affix a sign that:
(i) identifies the applicable FCC exposure category (General Population/Uncontrolled or Occupational/Controlled);
(ii) identifies the FCC's recommended minimum approach distance as set forth in 47 C.F.R.; and
(iii) is of weather and corrosion resistant material.
b. The Antenna Owner/Operator will place the sign so that it is clearly visible to workers who otherwise climb the pole or ascend by mechanical means and affix said sign:
(i) no less than three (3) feet below the Antenna (measured from the top of the sign); and
(ii) no less than nine (9) feet above the ground line (measured from the bottom of the sign).
c. The Antenna Owner/Operator may install a single sign that contains the information required by GO 95, Rule 94 and section (a) above, or separate signs. In the event one or more Antennas are affixed to a pole, each Antenna Owner/Operator shall provide a sign with sufficient information to allow workers to identify its Antennas.
EXHIBIT B
PROTOCOL FOR DE-ENERGIZING ANTENNAS IN NON-EMERGENCY OR ROUTINE WORKING CONDITIONS
In the event an Antenna subject to Section 2 needs to be de-energized to perform non-emergency work, e.g., routine maintenance and/or repairs, on a joint use distribution pole, the following shall apply:
a. The utility or company shall contact the Antenna Owner/Operator (in the case of a wireless carrier they shall contact the carrier's Network Operations Center) with a minimum of twenty-four (24) hours advance notice. The following information shall be provided:
i) identity of the utility/company representative and call back number
ii) the unique identifier of the Antenna
iii) the site address and/or location, if available
b. The Antenna Owner/Operator shall de-energize the Antenna at the requested time or at a time otherwise mutually agreed upon with the utility.
c. The procedures for de-energizing the subject Antenna shall provide the requesting utility or company with a satisfactory on-site means to verify the Antenna is de-energized.
d. Upon completion of the work on the site, the utility or company shall contact the Antenna Owner/Operator (in the case of a wireless carrier, its Network Operations Center shall be contacted) to inform them that the Antenna may be re-energized.
e. The Antenna shall not be re-energized by the Antenna Owner/Operator without confirmation from the utility or company.
f. The requesting utility or company will only re-energize the Antenna with the Antenna Owner/Operator's prior written consent.
EXHIBIT C
PROTOCOL FOR DE-ENERGIZING ANTENNAS IN EMERGENCY WORKING CONDITIONS
In the event an Antenna subject to Section 2 needs to be de-energized in emergency working conditions, i.e., in a situation where there is an imminent or actual danger to public or worker safety necessitating immediate and non-routine work on the pole, for example in direct response to a fire, explosion, lightning, storm, earthquake, vehicular accident, terrorism, or some other unanticipated and catastrophic event, the following shall apply:
a. The utility or company shall make a good faith effort to contact the Antenna Owner/Operator (in the case of a wireless carrier they shall contact the carrier's Network Operations Center). The following information shall be provided:
i) identity of the utility/company representative and call back number
ii) the unique identifier of the Antenna
iii) the site address and/or location, if available
iv) state nature of the emergency and/or site condition.
b. The Antenna Owner/Operator shall de-energize the Antenna upon request in emergency working conditions.
c. If the requesting utility or company is unable to contact the Antenna Owner/Operator, the requesting utility or company shall de-energize the subject antenna pursuant to mutually agreed upon procedures for that particular type of equipment or by using any necessary means available. The procedures for de-energizing the subject Antenna referred to above shall provide the requesting utility or company with a satisfactory on-site means to de-energize the Antenna that is verifiable.
d. Upon the completion of any necessary work to address the emergency, the utility or company shall notify the Antenna Owner/Operator (in the case of a wireless carrier, its Network Operations Center shall be contacted) that all work has been completed so that the Antenna Owner/Operator can take any necessary actions to re-energize the site.
e. The Antenna shall not be re-energized by the Antenna Owner/Operator without confirmation from the utility or company.
f. The requesting utility or company will only re-energize the Antenna with the Antenna Owner/Operator's prior written consent.
(END OF APPENDIX 2)
APPENDIX A
************ APPEARANCES ************ |
Robert L. Ritter |
Barry F. Mc Carthy |
Grant Guerra |
Aimee M. Smith |
Edward R. Mcgah, Jr. |
Peter Hanson |
George Granger |
Donald E. Hooper |
Peter Van Mieghem |
Case Administration |
Casey Hashimoto |
(END OF APPENDIX A)
1 As noted in the summary, sponsors of the settlement agreement are CPSD; IBEW; Communications Workers; PG&E; AT&T California; CCTA; Clearlinx Network Corporation; Crown Castle USA, Inc.; New Cingular Wireless PCS, LLC; NextGNetworks of California Inc.; Omnipoint Communications, Inc., dba T-Mobile; Southern California Edison Company; Sprint Nextel; Verizon California Inc.; Verizon Wireless; and William Adams. SDG&E, which owns its own poles, declined to join the Settlement. It does not, however, oppose it. Similarly, the California Municipal Utilities Association (CMUA) is not a signatory but does not oppose the settlement.
2 Verizon Wireless and Cingular Opening Comments, at 2 (capitalization altered). Specifically, Verizon and Cingular argued that the Commission was precluded from adopting rules in the prior Proposed Decision for the following three reasons: (1) Section 332(c) of the Communications Act expressly preempts RF-based rules; (2) FCC regulation regarding the health effects of RF emissions occupies the field, precluding any additional state regulation; and (3) even if the proposed rules were not expressly preempted by statute and the FCC had not occupied the field, adoption of the proposed rules would conflict with federal policy. Id. at i.
3 Although the wireless carriers focused their preemption arguments on proposed signage and power-down requirements, Verizon Wireless and Cingular briefly noted that proposed clearance requirements also "appear[] to be based on concerns regarding RF exposure." Id. at 6, n.27 (citing exhibits that noted a potential connection between the clearances and RF exposure). The decision we adopt today, however, makes it clear that Rule 94 vertical clearance requirements are based upon concerns regarding electric shock - not RF exposure. Thus, the wireless carriers' preemption arguments do not apply to the vertical clearance requirements adopted in this decision.
4 Another rule labeled Proposal 2A was offered by the California Municipal Utilities Association (CMUA) in its reply brief on March 28, 2006. Proposal 2A was a composite of sections from Proposals 1 and 2.
5 Adams proposes one addition to Proposal 2, stating that if a disconnect device is installed, it "be protected from unauthorized operation by suitable means." (Adams Reply Brief, at 2.)
6 The provision suggested by intervenor Adams has been withdrawn.
7 ClearLinx Opening Brief, at 16.
8 Wireless Group Reply Brief, at 17.
9 CPSD, IBEW, PG&E, and SDG&E Reply Brief, at 25.
10 Transcript, at 3.
11 A supply conductor is one that carries electricity for the purpose of electric consumption, while a communication conductor carries electricity for the purpose of sending a communications signal.
12 SCADA antennas are Supervisory Control and Data Acquisition antennas that monitor the performance of electrical circuits.
13 In Comments on the Alternate Proposed Decision of Commissioner Brown, the Wireless Parties committed to abide by the terms of the settlement agreement with respect to any antenna placed on any jointly owned or used pole, whether or not the pole owner or other pole users are parties to the settlement. (Id., at 3.)
14 Wireless Parties Comments on Alternate Proposed Decision of Commissioner Chong, at 2-3.
15 Wireless Parties Comments on Alternate Proposed Decision of Commissioner Brown, at 3.
16 Id., at 4.
17 ExteNet Reply Comments on Alternate Proposed Decision of Commissioner Chong.
18 Wireless Parties Comments on Alternate Proposed Decision of Commissioner Chong, at 4.
19 CCTA Reply Comments on Alternate Proposed Decision of Commissioner Chong.