| Word Document PDF Document |
ALJ/GEW/jt2 DRAFT Agenda ID #5623
Quasi-Legislative
8/24/2006
Decision PROPOSED DECISION OF ALJ WALKER (Mailed 4/25/2006)
BEFORE THE PUBLIC UTILITIES COMMISSION OF THE STATE OF CALIFORNIA
Order Instituting Rulemaking to Revise Commission General Order Number 95 pursuant to D.05-01-030. |
Rulemaking 05-02-023 (Filed February 24, 2005) |
(See Appendix A for list of appearances)
OPINION ADOPTING PROPOSED RULE 94
IN GENERAL ORDER 95 DEALING WITH INSTALLATION
OF WIRELESS ANTENNAS ON UTILITY POLES
TABLE OF CONTENTS
Title Page
OPINION ADOPTING PROPOSED RULE 94 IN
GENERAL ORDER 95 DEALING WITH INSTALLATION OF
WIRELESS ANTENNAS ON UTILITY POLES 11
4.1. Proposal 1 for Rule 94 66
4.2. Proposal 2 for Rule 94 77
4.3. Proposal 3 for Rule 94 77
5.2. Powering Down Wireless Antennas 1010
5.3. Signage Identifying RF Exposure Limits 1414
5.4. Vertical Clearance Level 1717
6. Jurisdictional Challenge 2121
Exhibit 1
Appendix A
OPINION ADOPTING PROPOSED RULE 94
IN GENERAL ORDER 95 DEALING WITH INSTALLATION
OF WIRELESS ANTENNAS ON UTILITY POLES
The Commission on February 24, 2005 issued this Order Instituting Rulemaking (R.) 05-02-023 to consider uniform rules for attaching wireless antennas to jointly used utility poles and towers. Following seven days of workshops in San Francisco and Los Angeles, the parties jointly presented a workshop report containing three alternative proposals for a new Rule 94 to General Order (GO) 95. The parties reached agreement on most of new Rule 94 but differed on provisions dealing with identification signs, the vertical clearance between electrical supply conductors and wireless antennas, and exceptions to the rules for supply and strand-mounted antennas. Evidentiary hearings were conducted in February 2006, to take testimony on which provisions of the three proposed rules should be adopted by the Commission. Briefs and reply briefs were filed in March 2006. For the reasons set forth below, our order today adopts in its entirety the Rule 94 sponsored by the Commission's Consumer Protection and Safety Division (CPSD), the International Brotherhood of Electrical Workers Local 1245 (IBEW), the Communication Workers of America-Ninth District (Communication Workers), Pacific Gas and Electric Company (PG&E) and San Diego Gas & Electric Company (SDG&E). We reject the assertions of some parties that elements of the new Rule 94 are preempted by Federal Communications Commission (FCC) rules regulating radio frequency (RF) exposure, concluding instead that mere acknowledgement of the FCC's RF rules does not preempt a state agency that enacts construction rules intended to provide a safe working environment for those climbing and working on utility poles bearing electrical overhead lines. This proceeding is closed.
On October 2, 2001, the Commission issued R.01-10-001 to revise GO 95 and GO 128, which govern, respectively, the construction of overhead and underground electric supply and communications systems. Commission staff, industry representatives, labor organizations and the public conducted 16 months of twice-monthly two- to three-day public workshops throughout California. A total of 63 proposed changes to existing rules were considered. Of these, 40 were supported by consensus of the workshop participants, 15 were withdrawn, and eight were in dispute.
On January 13, 2005, the Commission issued Decision (D.) 05-01-030. The Commission adopted the 40 proposed rule changes supported by consensus, noted the 15 withdrawn proposed rule changes, and discussed and resolved seven of the eight disputed proposed rule changes. The Commission, however, was unable to resolve all issues surrounding the proposal to add a new rule to GO 95 to establish uniform construction standards for attaching wireless antennas to jointly used poles and towers. Thus, in D.05-01-030, the Commission directed staff to further investigate the issues raised by the wireless antenna rules in this new rulemaking proceeding.
A prehearing conference (PHC) in this proceeding was conducted on May 24, 2005, and the parties agreed to hire a facilitator, as they had done in the earlier proceeding, and to conduct workshops aimed at achieving consensus on wireless antenna rules.
On June 7, 2005, a Scoping Memo and Ruling of the Assigned Commissioner determined that this is a quasi-legislative document and set the evidentiary hearing schedule.
Seven days of workshops were held in San Francisco and Los Angeles. Approximately 40 to 70 participants representing 20 parties attended each workshop. While there was substantial agreement on the majority of rules governing wireless antennas, the parties were unable to reach consensus on all issues.
Accordingly, on September 12, 2005, the parties submitted a joint workshop report that included three alternative proposals for a new Rule 94, along with position statements of the parties. At a second PHC on November 14, 2005, the parties scheduled evidentiary hearings that were conducted on February 7-9, 2006. At hearing, the Commission heard from nine witnesses and received 22 exhibits into evidence. Briefs were filed on March 13, 2006, and reply briefs were filed on March 28, 2006, at which time the rulemaking was deemed submitted for Commission decision.
GO 95 rules concern the safety of the general public, utilities' customers and utilities' employees. As required by the Public Utilities Code, "[e]very public utility shall furnish and maintain such adequate, efficient, just, and reasonable service, instrumentalities, equipment, and facilities ... as are necessary to promote the safety, health, comfort, and convenience of its patrons, employees, and the public." (Pub. Util. Code § 451.) As part of the Commission's jurisdiction over public utilities in California, we are authorized to "do all things, whether specifically designated in [the Public Utilities Code] or in addition thereto, which are necessary and convenient" in the supervision and regulation of every public utility in California. (Consumers Lobby Against Monopolies (1979) 25 Cal.3d 891.) The Commission's authority has been liberally construed. (See, e.g., People v. Superior Court (1965) 62 Cal.2d 515; People v. Western Air Lines, Inc. (1954) 42 Cal.2d 651; see also Pub. Util. Code § 701.)
This Commission has comprehensive jurisdiction over questions of public health and safety arising from utility operations. (San Diego Gas & Electric v. Superior Court ("Covalt") (1996) 13 Cal.4th 893, 923-924.) Our jurisdiction to regulate these entities is set forth in the California Constitution and in the Public Utilities Code. (Cal. Constit., Art. 12 §§ 3, 6; Pub. Util. Code §§ 216, 701, 1001; see also, Order Instituting Investigation Into the Power Outage Which Occurred on December 8, 1998 on Pacific Gas & Electric System, Investigation 98-12-013 resulting in D.99-09-028, at 7-8.) Such utilities are required to "obey and comply with every order, decision, direction, or rule made or prescribed by the [C]ommission ...." (Pub. Util. Code § 702; see also, §§ 761, 762, 767.5, 768, 770.) The Commission is obligated to see that the provisions of the Constitution and state statutes affecting public utilities are enforced and obeyed. (Pub. Util. Code § 2101.)
All parties agree that GO 95 does not today contain specific rules for the installation of wireless antennas on utility poles that bear overhead lines. This is because, until recently, relatively few antennas have been installed on these utility poles. SDG&E reported at hearing that it has approximately 70 such installations in its system, all carried out under contracts negotiated by the utility and antenna owners. PG&E has begun negotiating contracts for the installation of wireless antennas, but a crewman with 20 years of experience testified that he could not recall encountering a wireless antenna on PG&E poles.
All parties agreed that uniform rules governing the installation of wireless antennas should be part of GO 95. As a result of their workshops, the parties presented us with three alternative proposals, which we briefly discuss below.1
Proposal 1, which we adopt today, is attached to this decision and made part hereof as Exhibit 1. It is sponsored by CPSD, IBEW, the Communication Workers, PG&E and SDG&E. It adds a definition of antennas to Rule 20 of GO 95 ("a device for emitting and/or receiving radio frequency signals") and proposes a new Rule 94 that requires that antennas meet standards applicable to Class C communications equipment; maintain a vertical clearance of 6 feet from supply (electrical) conductors operating at 0-50 kilovolts and clearances of two feet (vertical) from communications conductors and (horizontal) from the centerline of the pole; provide a sign identifying the antenna and providing information if the antenna exceeds certain FCC exposure limits, and provide a means of controlling or shutting down wireless antennas if necessary. Antennas used by utilities for monitoring their supply system and antennas attached to communication cables would be exempt from Rule 94, although they must comply with other GO 95 requirements.
Proposal 2 is sponsored by Southern California Edison Company (SCE). It is supported by Crown Castle USA, Inc.; Cingular Wireless; NextG Networks; Sprint Nextel; Omnipoint Communications, Inc. dba T-Mobile; and Verizon Wireless (collectively, the Wireless Group). Its definition of "antenna" and its requirement that antennas meet the circuit requirements of Class C equipment mirror the requirements of Proposal 1. It makes optional the installation of a power-reduction or disconnect device; provides for a vertical separation of two feet from communication conductors and a two-foot horizontal clearance from the face of the pole when supported by a cross arm, and a clearance from supply conductors of 4 to 6 feet as specified in GO 95 tables. At hearing, all parties stipulated that Proposal 2 could be amended to include provision 94.5 of Proposal 1 (a sign identifying the type of antenna and providing a 24-hour contact number), but not provision 94.6 of Proposal 1 (signage identifying the FCC's calculated minimum approach distance when applicable). Proposal 2 provides no exceptions for supply antennas, but the author of Proposal 2 testified that supply antennas already are excepted by other more specific provisions of GO 95.
Proposal 3 was sponsored by William P. Adams, an intervenor in this proceeding. Adams is an electrical engineer who retired in 1990 after 22 years with the Commission. His proposal essentially mirrored Proposal 1 as to clearances between wireless antennas and power and communications conductors, and was similar to Proposal 2 in requiring that the antenna operator be responsible for powering down or shutting down a wireless antenna. Proposal 3 was the only proposal to provide for wireless antennas on the top of a utility pole, although at hearing Adams recommended that pole-top provisions be deferred. In his reply brief, Adams essentially withdrew his Proposal 3, instead supporting Proposal 2.2
The parties have few disputes remaining about the provisions of new Rule 94, and even those disputes were narrowed at hearing. The following issues remain unresolved and must be addressed by the Commission:
· Should pole-top antenna requirements be made part of Rule 94 in this proceeding?
· Should Rule 94 make provision for a method of disconnecting or powering down the emission levels of RF antennas?
· Should a wireless carrier be required to post signage identifying the FCC exposure limits when applicable for its installed antennas?
· Should a uniform six-foot vertical clearance level between wireless antennas and supply conductors be expressly required?
· Should there be express exceptions for utility supply antennas and cable-embedded antennas?
A proposed rule addressing the potential issues surrounding pole-top installations is not before the Commission, since the provision suggested by intervenor Adams has been withdrawn. Adams earlier asked that his recommendation on this subject be deferred. His comment followed testimony by SCE witness Samuel B. Stonerock, who is also chairman of the GO 95/128 Rules Committee (Rules Committee). The Rules Committee is comprised of California supply and communications professionals knowledgeable in the application of GO 95 and GO 128. It meets regularly to consider and make recommendations on these technical rules. Stonerock testified that the Rules Committee "engaged in lengthy and often vigorous discussions" on pole-top issues at its meeting held December 6-8, 2005, and was to begin voting on a draft pole-top rule at its Northern California meeting in April 2006. A further consensus vote is planned in Southern California in September or October 2006. He added that the proposed rule, if adopted by the Rules Committee, would involve changes to several provisions of GO 95 and would be brought before the Commission in a separate proceeding.
The proposed rules on pole-top installations of RF antennas are complex, involving such technical concerns as pole strength, coaxial cable provisions, clearances, and the location above electrical equipment. One concern is that antenna installers must pass through or near high-voltage equipment to reach the pole top, since supply (electric) facilities are located in the upper part of a pole, while communications facilities are located lower on the pole. Only qualified electrical workers are permitted to enter the upper area of the pole. Because of these considerations, all parties (with one exception) urge that the Commission defer consideration of pole-top antennas and await the guidance of the Rules Committee later this year.3 Since we have no record before us on this issue, we agree that deferral is prudent and necessary.
The FCC in 1985 adopted guidelines to be used in evaluating human exposure to RF emissions, and these guidelines were revised and updated in 1996.4 The guidelines incorporate limits for Maximum Permissible Exposure (MPE) for two categories of persons: general population/uncontrolled (i.e., "[f]or FCC purposes, applies to human exposure to RF fields when the general public is exposed or in which persons who are exposed as a consequence of their employment may not be made fully aware of the potential for exposure or cannot exercise control over their exposure")5 and occupational/controlled (i.e.,"[f]or FCC purposes, applies to human exposure to RF fields when persons are exposed as a consequence of their employment and in which those persons who are exposed have been made fully aware of the potential for exposure and can exercise control over their exposure").6 If a wireless facility complies with the FCC's general population/uncontrolled MPE limit, the FCC does not require a wireless operator to take any action to limit potential exposure. If the potential for RF exposure exceeds the applicable limit, the FCC proposes alternative methods to ensure that no individual is exposed to RF beyond such limits. In its OET Bulletin 65, issued in 1997 by the FCC's Office of Engineering and Technology (OET), the FCC suggests a number of ways to control RF exposure. These include restricting access to the RF-emitting devices, limiting access on a time-averaging basis to a few minutes at a time, wearing RF protective clothing, and "reducing or shutting off power when work is required in a high RF area." (Exhibit 3, OET Bulletin 65, at 56.)
Proposal 1 in this proceeding would require a means of reducing or shutting off antenna power (such as a disconnect switch) on or near the utility pole on which a wireless antenna is located if the antenna exceeds the general population/uncontrolled MPE limits. (The record suggests that the majority of RF antennas do not exceed the MPE limits, and thus a disconnect switch would not be required for most RF antennas.) Proposal 2 would make a disconnect switch optional, but it specifies a location outside the climbing space and no less than 6 feet from the ground if such a device is installed.
In his opening testimony, CPSD witness Raymond Fugere testified that a jointly used pole presents a unique working environment because workers are unable to move freely away from the sources of RF exposure. He added:
Supply and communication workers need to be able to either power down or turn off an antenna that is exposing the workers to higher RF radiation, as specified by the FCC. Since it is not practical under many circumstances for workers to use other methods of lessening exposure to harmful RF radiation levels, such as time averaging, this is the best means of protecting workers from a potentially harmful situation. (Exhibit 1, at 9.)
Fugere testified that an immediate means of reducing power is particularly important in emergency situations, such as a car-pole accident, downed power lines, or fire, where a pole worker must have sufficient working space quickly to accomplish a repair. He noted that crews today have the ability to shut down high-voltage lines at critical locations when required in an emergency.
By contrast, the Wireless Group's RF expert, Dale Hatfield, testified that in his opinion the FCC rules give authority to reduce or turn off the power for an RF antenna only to the antenna owners. On cross-examination, however, he agreed that if a pole worker is unable to leave an area where there is RF exposure above the general population/uncontrolled limits, a means of actually controlling the exposure level, such as reducing the power or shutting down, would be necessary. He also agreed that OET Bulletin 65 states that reducing or shutting off power is an engineering control preferred over RF protective clothing. He suggested that antenna owners and utilities work together to establish power-down procedures.
Marc Brock, a PG&E technical support specialist, testified that PG&E has procedures in place that require a power shutoff device in a lockbox on or near the pole when wireless antennas are installed. In emergency situations, he said, crews will first try to contact the antenna owner and, if that effort is unsuccessful, the crew is authorized to go into the lockbox and shut down the antenna power if the antenna would intrude on the crew's ability to work on the pole. IBEW in its reply comments stated that wireless antennas in Northern California are constructed primarily on towers and have a de-energizing switch by agreement with tower owners.
The evidence presented at hearing supports the need for a locally controllable means of reducing or shutting off antenna power when that is necessary to enable pole workers to work on the pole, just as there are power-off devices in place today for shutting down high-voltage power in the event of an emergency. The purpose of such a rule is not to interfere with RF transmissions but, rather, to quickly enable a pole worker to have sufficient working space between pieces of equipment to do a job safely. The Wireless Group bases its opposition to this provision of Proposal 1 solely on jurisdictional grounds. We deal with the jurisdictional issue in Section 6 of this decision.
Wireless carriers argue persuasively that antenna owners should be called before antenna power is reduced or shut down in all but the most serious emergencies. They note that a loss of power can interfere with cell phone use, including emergency calls to police, fire, and other emergency personnel. They add that antenna owners, if notified before power is reduced, can increase power in adjacent antennas, effectively re-routing the cell phone signal so that interruption is avoided or minimized. A major concern of cellular carriers throughout the proceeding has been avoiding unplanned disruptions in service.
As noted, a locally verifiable means of reducing or shutting off antenna power is only required on those antennas for which the FCC requires protective measures, since only these RF antennas present a climbing obstacle that can force a lineman to climb too close to high-voltage equipment. The record suggests that many RF antennas are below that exposure level, presenting no significant climbing obstruction, and thus no disconnect device would be required by the new Rule 94. Nevertheless, at least some RF antennas are affected by the rule and more could be in the future.
We agree that utility pole owners should develop procedures by which antenna owners would be called before power to an RF antenna is reduced or disconnected to remove the climbing hazard. Normally, such disconnect procedures are negotiated in the contracts between pole owners and antenna owners. PG&E, for example, requires its line crews to call an antenna owner before opening a power-down lockbox and reducing or cutting power. Other utilities presumably adopt similar procedures in their contracts with antenna owners.
Nevertheless, we agree with the Wireless Group that this communication procedure should be part of our order in this proceeding. Our order today directs joint pole owners to develop a written procedure for calling antenna owners before reducing power or disconnecting a wireless antenna, using the 1-800 numbers that the wireless carriers have agreed to post on the transmission pole. This rule will not be part of the construction rules of new Rule 94, but we expect and will enforce compliance with this practice. Naturally, the parties are free to negotiate other appropriate safeguards, such as maintaining the disconnect device in a lockbox to which access is limited or dealing with utility pole emergencies that pose an immediate threat to life or property.
The Wireless Group announced at hearing that it no longer opposed the requirement in Proposal 1 that each antenna installation be marked with a sign that identifies the antenna operator, provides a 24-hour contact number of the antenna operator for emergency or information, and provides a unique identifier for the type of antenna installed. However, the Wireless Group continues to oppose Section 94.6 (Identifying Exposure) of Proposal 1. That provision states:
Antennas that comply with the FCC's General Population/Uncontrolled maximum permissible exposure limits shall have a sign that provides information on such compliance.
Antennas that exceed the FCC's General Population/Uncontrolled maximum permissible exposure limits shall have a sign that provides the calculated minimum approach distance.
The antenna operator shall locate the sign prominently in areas below the antenna that are visible from the climbing space and the bottom of the sign shall not be lower than nine feet above ground line.
CPSD witness Fugere testified that signs are necessary because a worker cannot tell simply by looking at an antenna whether it is emitting RF radiation under the general population/uncontrolled limit or the more restrictive occupational/controlled limit. If an antenna's emissions are within the lower general population/uncontrolled level, then only that statement would be required on the sign. If the emission level exceeds the general population/uncontrolled exposure limits (i.e., falls into the occupational/controlled limits), then the sign would provide the calculated minimum approach distance designated by the FCC.
Fugere stated that "[i]n regard to worker safety, it's important for workers to be aware of how far away from the antenna they need to be when the antenna is operating under normal conditions in order to not be exposed to RF radiation exposure levels that exceed the FCC guidelines." (Exhibit 1, at 8.) The Wireless Group's FCC expert agreed that if a "piece of equipment forced the worker to move within a distance that would exceed the allowable standard, whichever it is, that could be a problem." (Transcript, at 254.)
The veteran linemen who testified all agreed that a sign with information about an antenna's RF exposure levels would give them a way to determine whether they need to be concerned about their exposure level and how to proceed. They added that if such a sign was not present (because it had fallen off due to weather, vandalism or other causes), they could decide whether to seek further information before climbing the pole. The Wireless Group's RF expert acknowledged that the FCC's OET Bulletin 65 states that warning signs can be used to establish awareness as long as they provide information in a prominent manner on the risk of potential exposure. (Transcript, at 260.)
Witness Hatfield on behalf of the Wireless Group testified that the FCC rules leave it up to the wireless operator to determine the best practical means to comply with the FCC's regulations and do not mandate particular methods in all circumstances. He added that the FCC rules do not mandate signs, but rather allow the wireless operators or employers to use various methods to provide awareness of and control RF exposure, based on the particular circumstances of the given exposure. Counsel for one of the wireless carriers argued that the signage requirement on exposure limits is unreasonable, in that it would require the placement of hundreds of signs as more and more wireless antennas are installed on utility poles. On brief, the Wireless Group maintains that this Commission is preempted "from adopting the irreconcilable and significantly different approach of Proposal No. 1's RF rules." (Wireless Group Opening Brief, at 13.) The Wireless Group's jurisdictional argument is addressed in Section 6 below.
There can be no question that the signage requirement in Proposal 1 would be a useful safety measure for workers who climb utility poles that support high-voltage distribution lines. The linemen who testified admitted to little knowledge of wireless antennas or RF exposure. One commented that a colleague on one occasion simply threw a rubber blanket over a piece of equipment that may have been an antenna, even though such a blanket is intended to prevent electrical shock rather than protect against RF exposure. Another lineman, asked how he would identify a piece of equipment that might be an antenna, said that he would show it to his supervisor, who then would "walk out in the hallway and hold it up and say, `Has anybody ever seen one of these?'" (Transcript, at 152.)
Obviously, safety is served if pole workers are able to read a sign and, if warned that occupational/controlled limits of exposure applied, learn immediately how far they should position themselves from an antenna when they do their work on the pole. Since the Wireless Group has agreed to a requirement to post a sign identifying the antenna and providing a 24-hour contact number, it would not appear unduly burdensome to also identify the FCC standard by which RF radiation exposure is measured and, if necessary, the calculated minimum approach distance for the particular type of antenna. The availability of that information is likely to reduce the number of telephone calls that an antenna owner receives from line crews. The FCC's OET Bulletin 65 provides that signs are a practical way of providing workers with necessary information in the interests of safety. We conclude that the evidence supports the exposure information signage requirement.
Proposal 1 and Proposal 2 take different approaches to establishing vertical clearance requirements. Proposal 1 specifies a six-foot vertical clearance requirement between antennas and supply conductors, including supporting elements of the equipment. (A supply conductor is one that carries electricity for the purpose of electric consumption, while a communication conductor carries electricity for the purpose of sending a communications signal.) Proposal 2 relies on existing GO 95 requirements for Class C equipment, specifically Rule 92.1-F(2) and its references to Rule 38, Table 2, Column C, Cases 8-13. These provisions appear to require a six-foot vertical clearance when high-voltage conductors are involved, but would permit a clearance of as little as four feet for lesser-voltage conductors, particularly when the antenna is mounted on a cross-arm.
The need for a uniform six-foot vertical clearance was supported by the testimony of CPSD witness Fugere and three experienced linemen, Greg Walters of SDG&E, George Lindsey of IBEW, and PG&E witness Marc Brock. Fugere testified that a wireless antenna with a vertical clearance of four feet or less from supply conductors would create a physical obstruction for one working on a pole and would expose the worker to potential electrical shock. Walters cited a number of examples of when a six-foot clearance would be necessary: (1) when maneuvering with an eight-foot "hot stick" to apply temporary grounds on energized conductors from a safe distance; (2) when climbing on a pole with a complicated configuration of supply conductors; (3) when installing permanent primary jumpers to tie related electric circuits, and (4) when working with other linemen, each about six feet tall, on energized primary conductors. In each case, Walters said, the pole worker "needs the six feet to be able to actually and comfortably and safely do his work." (Transcript, at 134.) Lindsey and Brock similarly urged a six-foot vertical clearance, commenting that anything substantially less would make it more likely that a lineman could come into contact with a supply conductor, causing an electric shock that could be fatal.
Testifying in support of Proposal 2, SCE witness Stonerock contended that a careful reading of GO 95's Rule 92.1-F(2) and the referenced clearances in Table 2, Column C, Cases 8-13, makes it clear that six-foot vertical clearances are required under all conditions when a supply conductor is 7,500 to 75,000 volts or when it is less than eight inches from the centerline of the pole, permitting four-foot clearance only if the conductor is 0 to 7,500 volts and located eight inches or more from the centerline of the pole. He added that this conforms to current requirements for Class C equipment. The Wireless Group, supporting Proposal 2, argues on brief that the proposal "continues GO 95's tradition of developing consistent construction rules for similar types of equipment," in this case, Class C communications equipment. (Wireless Group Opening Brief, at 16.)
As noted earlier, Stonerock is chairman of the GO 95/128 Rules Committee, and on the stand he displayed an almost encyclopedic knowledge of the relevant sections of the 556 highly technical pages of GO 95. There is no question that his interpretation of Rule 92.1-F(2) and its associated tables is correct. However, unless there is some way to graft his knowledge and experience onto the new antenna rule, it seems likely that others reading this provision of Proposal 2 could interpret it in a different and perhaps more flexible manner. Indeed, in its reply brief, SCE proposes to "clarify" the clearances provisions of Proposal 2, "(g)iven the dispute between the parties regarding clearances." (SCE Reply Brief, at 4.) The clarification would add a new subsection to specifically state vertical clearance distances between unprotected supply conductors and "all" antenna parts.
While we understand the desire of Proposal 2 proponents to apply vertical clearance requirements less rigidly in situations where there is little or no safety risk, we find that the clearance requirements of Proposal 1 better safeguard employees and provide clearer guidance to antenna installers, many of whom are probably not thoroughly familiar with GO 95.
Proposal 1 states that antennas utilized solely for the operation and maintenance of utility supply systems, along with certain antennas mounted on cables, are not subject to the provisions of new Rule 94 because they are specifically governed by other provisions of GO 95. Witnesses testified that supply antennas, such as SCADA antennas,7 are typically installed within the electric supply space of a distribution pole and therefore cannot meet the clearance requirements of Class C equipment. Moreover, according to PG&E witness Brock, supply antennas do not raise the same RF exposure concerns of wireless antennas since the RF exposure level from supply and cable-mounted antennas is usually less than the FCC's general population/uncontrolled levels. Electrical workers have the ability to turn off the supply antenna's power, if necessary.
SCE witness Stonerock testified that supply antennas are governed by specific provisions of GO 95, such as Rules 54.4-G and 58.6, and he did not include these antennas as exempt from Proposal 2 because such an exemption was unnecessary. To eliminate any doubt, he said that he would have no objection to including the exemption clause of Proposal 1 in Proposal 2.
The Wireless Group disagrees. It argues on brief that treating supply and strand-mounted antennas differently than wireless antennas is discriminatory. We find little merit in this contention. Strand-mounted antennas by definition are antennas that are mounted on the cable strand, not on the poles, and thus create no climbing impediment. As to SCADA antennas, the discrimination provision of the Telecommunications Act of 1996 provides that a state or local government "shall not unreasonably discriminate among providers of functionally equivalent services." (47 U.S.C. § 332(c)(7)(B)(i)(I).) SCADA antennas are used to monitor and control the operation of the electric utilities' own supply systems and thus are not functionally equivalent to wireless service antennas, which are used to provide voice and other telecommunication services to the wireless companies' customers.8 The evidence shows that wireless antennas are distinguishable from other Class C communications equipment in that they may present RF exposure levels that the FCC has found could be harmful to line crews. An exception for Class C antennas that have little or no RF exposure risk is not discrimination; it is a recognition of the different attributes of the antennas. The testimony of SCE's witness confirms that there is no other objection to the exception provision in Proposal 1. We agree with proponents of Proposal 1 and with SCE's expert that providing an exception for supply and strand-mounted antennas from the requirements of proposed Rule 94 is appropriate.
The Wireless Group recognizes and praises the Commission's workshop approach to forging agreement on antenna rules. It notes the "significant degree of overlap" between Proposal 1 and Proposal 2. Both proposals (1) define antennas similarly; (2) treat antennas as Class C equipment, thereby maintaining many working and climbing space requirements; (3) provide additional vertical clearances from other conductors and equipment; (4) maintain vertical clearances from the ground; and (5) include a "marking rule" that provides contact information for each antenna installation.
The Wireless Group argues, however, that this Commission is preempted from adopting two of the provisions of Proposal 1: first, the rule requiring a sign that deals with an antenna's RF exposure limits and, second, the rule requiring a locally verifiable method of powering down or disconnecting wireless antennas. The wireless carriers point out that federal law preempts state law under the Supremacy Clause (U.S. Constitution, Art. VI, § 2) when the federal statute expresses a clear intent to preempt state law, when federal and state laws conflict, or when state law stands as an obstacle to a federal policy. (See, e.g., Capital Cities Cable, Inc. v. Crisp (1984) 467 U.S. 691.) Specifically, the Wireless Group states, Congress enacted 47 U.S.C. § 332(c)(7)(B)(iv) to provide that:
No state or local government or instrumentality thereof may regulate the placement, construction, and modification of personal wireless service facilities on the basis of the environmental effects of radio frequency emissions to the extent that such facilities comply with the [Federal Communication] Commission's regulations concerning such emissions.
The Wireless Group cites cases upholding the FCC position that "a local government may not require a facility to comply with RF emissions or exposure limits that are stricter than those set forth in the Commission's rules," and that state and local governments are forbidden from "restrict[ing] how a facility authorized by the Commission may operate based on RF emissions or any other cause."9
The Wireless Group relies in particular on an FCC ruling in 2003 called the Anne Arundel opinion.10 In Anne Arundel, a county enacted an ordinance requiring, among other things, that wireless operators demonstrate that their systems would not interfere with or degrade the county's public safety radio system. One result of any such interference could be revocation of the carrier's zoning permit. The county argued that it was not attempting to substitute its own technical standards or to regulate beyond the federal guidelines. The FCC rejected this argument and found preemption, stating:
[T]he fact remains that by asserting authority to prohibit operation that it determines causes public safety interference, the County is effectively regulating federally-licensed operation...Such regulation of operation is different in kind from traditional zoning regulation of the physical facility such as height limitations, setback requirements, screening or painting guidelines, structural safety standards, and the like. Therefore, we find that the County's Ordinance regulates beyond traditional zoning functions and impermissibly extends into the regulation of [RF interference].11
The Wireless Group argues that a requirement to post a sign stating the applicable MPE limit on wireless antennas where necessary and a requirement that a disconnect switch of some kind be installed nearby constitute the same type of interference with RF operations that was ruled improper in the Anne Arundel opinion.
Supporters of Proposal 1 argue that the Wireless Group takes the FCC exemption to an unreasonable extreme, suggesting that this Commission cannot even take note of the FCC rules on RF exposure in establishing wireless antenna construction rules on utility poles. They state:
The Commission cannot regulate in a vacuum. When considering a rule that will regulate the placement of wireless antennas on joint use poles, the Commission must consider the FCC regulations in regard to RF emissions and exposure levels; to not do so would be remiss. The federal law, 47 USC § 332(c)(7)(A) first reserves to states and local governments the right to regulate the placement, construction, and modification of personal wireless service facilities. The preemptive language that follows in Section 332(c)(7)(B) prohibits states and local governments from regulating these facilities based on the environmental effects of RF emissions to the extent such facilities comply with the FCC. Case law indicates that this is a narrow area of preemption that prohibits states or local governments from imposing more stringent RF emission standards. The statute certainly does not prohibit the Commission from considering the FCC's regulations when adopting a rule regulating the construction and placement of wireless antennas on joint use poles in the interests of worker safety.
Supporters of Proposal 1 cite the cases of Sprint Spectrum L.P. v. Township of Warren Planning Board (1999) 737 A.2d 715, and MetroPCS, Inc. v. City & County of San Francisco (2004) 400 F.3d 715, in support of the proposition that the federal preemption here is narrowly drawn.
In Sprint Spectrum, the antenna operator asserted that the local Board of Health was prohibited by federal law from review of the operator's compliance with RF emissions. The Board of Health maintained that it had the right to verify that the emissions complied with relevant federal standards. The New Jersey Superior Court dismissed the suit, finding that the intent of Congress in 47 USC § 332 was for a limited preemption and not an expansive one. It ruled:
The Board had made no effort to impose its own view of RF levels on the application nor to substitute its judgment for that of the FCC, but has merely sought a demonstration of compliance. Nothing in the statutory language is so broadly preemptive as to excuse the applicant from having to demonstrate compliance with FCC regulations regarding RF emissions. (325 N.J. Super 61, 74-75.)
In Metro PCS, the 9th Circuit Court of Appeals affirmed the ruling of the district court that the city's rejection of an application to place a wireless antenna on the roof of a parking garage was not improperly based on environmental concerns about RF emissions. Despite public protests about RF emissions, the Court of Appeals agreed that the denial itself was based on zoning standards unrelated to environmental concerns and RF emissions. Moreover, the Court found that substantial evidence supported the city's decision and that judicial review under this standard should be "deferential" to the decision-making government body. It added:
[T]his Court may not overturn the Board's decision on "substantial evidence" grounds if that decision is authorized by applicable local regulations and supported by a reasonable amount of evidence (i.e., more than a "scintilla" but not necessarily a preponderance.) (400 F.3d at 725.)
Proposal 1 supporters argue that the FCC itself has acknowledged that state and local governments have a role to play in devising efficient procedures for ensuring that the antenna facilities located in their communities comply with the FCC's limits for human exposure to RF electromagnetic fields. FCC guidelines comment that "state and local governments may wish to verify compliance with the FCC's exposure limits in order to protect their own citizens."12
We find ourselves in agreement with the Ninth Circuit's rather wistful comment in MetroPCS, Inc.: "This case marks yet another episode in the ongoing struggle between federal regulatory power and local administrative prerogatives-the kind of political collision that our federal system seems to invite with inescapable regularity." (400 F.3d at 718.) The wireless carriers have made it abundantly clear that they will challenge any perceived state encroachment on their ability to install antennas on utility poles.
Yet, in this proceeding, their preemption arguments as to signage and power-down provisions miss the mark. The provisions of Rule 94 that they challenge recognize but do not alter the RF exposure limits imposed by the FCC. The Wireless Group has agreed that a sign identifying an antenna and providing a 24-hour contact number is an appropriate safety measure. A similar sign stating that the antenna complies with the FCC general population exposure limit or, if it does not, stating the calculated minimum approach distance presents no greater intrusion than supplying a 24-hour telephone number. There is no suggestion that this imposes a more stringent emissions standard or otherwise tampers in any way with the RF rules established by the FCC.
Similarly, a requirement that the antenna owner provide supply and communication workers with a verifiable means of controlling antenna power does not impinge on FCC rules nor does it affect the normal operation of antennas. Wireless carriers already install disconnect devices on antennas on transmission towers under their contracts with PG&E. The requirement is based not on RF emissions but rather on the need to ensure that a lineman is not impeded and has adequate working space on a utility pole if and when he is required to climb a pole during an emergency.
The record shows that the FCC encourages both signage and power-down capability as means of protecting workers from impermissible RF exposure. The Wireless Group's FCC expert testified that these are reasonable safeguards for a unique and potentially dangerous workplace - the working space on a distribution pole. The danger inherent in this workplace is uncontested. As SDG&E lineman Gregory Walters testified,
[A] lineman's place of employment is unique - a distribution pole ranging in height from 30 to 150 feet. It is a unique and treacherous work environment heightened by the ultra-hazardous nature of working with high-voltage electric conductors. (Exhibit 4, at 7.)
When asked what would happen if a worker without extensive electrical training climbed a distribution pole, Walters replied simply: "He would probably die." (Transcript, at 95.)
The testimony of the linemen was compelling. Line crews are required to climb utility poles on a daily basis, frequently to make emergency repairs. Often, a lineman must spend an hour or more working in a single location on the pole. If his work is near an antenna with RF emissions that exceed the FCC's maximum exposure limit, then the lineman must maintain a distance (as recommended by the FCC) from the antenna. The lineman cannot step away from the utility pole, since he is strapped to it. He cannot climb down the pole to maintain the FCC-recommended distance, since that would put him well below the area in which he must work. His only choice is to climb up the pole. That of course takes him closer to the high-voltage equipment installed in the upper portion of a utility pole.
Using a model of a typically configured utility pole, lineman Greg Walters demonstrated the contortions a lineman can go through in trying to maintain the FCC's recommended distance from an antenna below him and at the same time avoiding high-voltage equipment above him. During this time, the lineman is likely to be maneuvering a "hot stick" to apply a temporary ground on energized conductors.
Of course, the testimony suggests that emission levels of most wireless antennas are low enough so that working near the antenna requires no FCC-mandated precautions. (In those cases, Rule 94 would require no power-down device.) But for antennas that do trigger the FCC precautions, the lineman on a utility pole has only two choices - stay the FCC-recommended distance away from the antenna or find a way that he can be certain will temporarily reduce power to the antenna. If the lineman must work within the RF approach distance identified by the FCC, then powering down or disconnecting the antenna is the only precaution available to him.13
As the wireless carriers' FCC expert testified, where life-or-death safety issues compel a government restriction on wireless antennas (for example, prohibiting installation of antennas on exterior fire escapes), then a restriction that is based on factors not within the exclusive purview of the FCC can be permissible. Here, the requirement of a locally verifiable means of reducing power to a high-RF wireless antenna is based solely on the need of a lineman, strapped 100 feet up on a utility pole, to have the work space necessary to do his job without increasing his risk of electrocution.
This Commission in its Right-of-Way (ROW) decision (D.98-10-058) concluded that the FCC does not have jurisdiction with respect to access to poles and rights-of-way where such matters are regulated by the state. (D.98-10-058, 82 CPUC2d 510, 530.) The Commission went on to conclude that it may, under the Pole Attachments Act, 47 U.S.C. § 224, impose on a competitively neutral basis utility pole requirements necessary to protect the public safety and welfare. In short, the Commission has jurisdiction over the safety of overhead electric line construction, operation and maintenance, and it may assert that jurisdiction as to the installation of wireless antennas (or, for that matter, any other attachment, such as fixtures or signs) on utility poles.
Indeed, if one were to accept the expansive reading of FCC preemption, then it would be the responsibility of the wireless carriers to somehow protect utility linemen from working within the minimum approach distance of an RF antenna and somehow provide an immediate power-down procedure if work near an RF antenna became necessary. The Wireless Group is silent on how it would accomplish these goals. Proposal 1 meets these requirements in a manner that conforms with FCC direction and is least burdensome on the wireless carriers.
Finally, as to whether this Commission may find that it is constitutionally preempted from enforcing certain provisions of Proposal 1, the Wireless Group overlooks a restriction of the California Constitution. Under Article III, Section 3.5 of the California Constitution, this Commission has no power
(t)o declare a statute unenforceable, or to refuse to enforce a statute on the basis that federal law or federal regulations prohibit the enforcement of such statute unless an appellate court has made a determination that the enforcement of such statute is prohibited by federal law or federal regulations.
Pub. Util. Code § 451 states in effect that utilities are obligated to protect the safety of utility employees, and that this Commission may review and approve safety rules promulgated for that purpose. Informing utility employees about the FCC's maximum permissible exposure limits is both a reasonable implementation of § 451's requirement and, as well, an act of comity in furtherance of the goals of a federal administrative agency. No appellate court decision has found that state administrative support of sign notice of RF exposure limits set by the FCC is prohibited by federal law. Therefore, we decline to adopt the Wireless Group's entreaties that § 451 and the rules reasonably promulgated in furtherance thereof be declared preempted. To do so would eschew harmonizing regulatory schemes that are not incompatible. The notion that the minor onus inherent in a notice requirement that furthers the precise and specific purpose of FCC RF rules somehow burdens FCC regulatory authority is both counter-intuitive and without appellate authority. We cannot prospectively declare a proposed safety regulation that we find prudent for reasons of worker safety under § 451 and FCC regulations (see Exhibit 3, OET Bulletin 65, at 56) to be preempted and unconstitutional without violating Art. III, § 3.5, of the California Constitution. Absent a clear conflict between state and federal authority, and in light of the fact that notification to utility workers of FCC rules is consonant with the purpose of the FCC rules and the Commission's rules, we decline to declare these safety provisions constitutionally preempted.
We authorize the addition of a new Rule 94 to GO 95 to set forth minimum construction requirements for attaching wireless antennas to poles carrying distribution lines. The rule is set forth in its entirety and attached to this decision as Exhibit 1. Because we are dealing with safety issues, the provisions of Rule 94 should be clear and unambiguous and not subject to various interpretations. We find that the rule we adopt today meets this test.
Because of wireless antenna technology and its use of RF to transmit its signal, wireless antennas do not fit squarely into any class of circuitry categorized in the general order. The proposed rule would establish uniform construction standards in GO 95 that address the issues of worker safety and system reliability for wireless antennas. The rule is supported by CPSD, IBEW, the Communication Workers, PG&E and SDG&E, and most of its provisions are supported by all other parties to this proceeding. The Wireless Group raises jurisdictional arguments as to two of the provisions of new Rule 94, but we conclude that these provisions in no way affect or infringe on federal rules that regulate emissions from wireless antenna facilities.
In its utility ROW decision in D.98-10-058, the Commission concluded that there was a need for safety requirements for wireless attachments to utility poles, and it instructed incumbent utilities to establish standards. The incumbent utilities have chosen this proceeding in which to establish minimum construction standards for wireless antenna attachments. CPSD, which helped develop new Rule 94, states that the drafters were careful not to intrude on RF clearance standards established by the FCC. Instead, RF clearance standards were in all cases retained, but additional safeguards were imposed where necessary to permit utility employees and other authorized persons to climb the poles and work on particular attachments and still be protected by the FCC-mandated clearances from RF exposure.
Finally, we note that while clearances and other requirements are imposed on electric, communication and other facilities installed on poles, wireless carrier antennas do not fall into any of these categories. Without such clearances, a wireless facility could be installed on poles without restrictions. Pole workers then could find themselves working closer to RF emissions than prudent simply because of a cramped space in which they need to work. (As a practical matter, pole owners generally impose their own restrictions on these installations and, in many cases, these restrictions mirror those set forth in new Rule 94.)
Workshop participants, including representatives of the wireless carriers, agreed that worker safety is of paramount importance in establishing uniform construction standards for attaching wireless antennas to jointly used utility poles. The construction rules that we adopt today respond to that need. While Rule 94 recognizes the preemptive role of the FCC in establishing RF exposure limits, the rule does so only in the context of establishing a safe working space for those in the dangerous job of climbing and maintaining utility poles.
8. Implementation of Rule Changes
The adoption of the rule at issue in this proceeding will require utilities to change their company standards, communicate the changes to field personnel, and conduct varying degrees of training prior to full implementation of the rule. The rule is not retroactive and does not affect wireless antennas already installed on utility poles through private agreements between antenna owners and joint pole operators. The effective date for implementation of Rule 94 shall be no later than 180 days after issuance of the final decision in this proceeding. Our order today so provides.
9. Comments on Proposed Decision
The proposed decision of the ALJ in this matter was mailed to the parties in accordance with Pub. Util. Code § 311(d) and Rule 77.1 of the Rules of Practice and Procedure. Comments were received on May 15, 2006, with reply comments on May 22, 2006.
Based on the comments, we have corrected one error in the text of the proposed decision. The decision suggested that a method of controlling power for an RF antenna applied to all such antennas, when in fact section 94.7 of the proposed new rule applies only to those RF antennas for which the FCC requires protective measures.
In response to a concern of the wireless carriers, we have added a new section 5.2.1 to require that an antenna owner be called before power-down of an antenna.
At the request of the parties sponsoring new Rule 94, we also have changed the effective date for implementation of the new rule from 90 days to 180 days. Parties state that additional time is necessary to train line crews.
The wireless carriers in their comments repeat their jurisdictional arguments, objecting primarily to the power-down rule and the rule requiring a sign stating that an installed antenna either does not trigger FCC protective measures or, if it does, stating the minimum approach distance recommended by the FCC. Both power-down and signage are among the protective measures recommended by the FCC. As the wireless carriers note, other protective measures recommended by the FCC are time averaging exposure, modifications to antennas, and shielding. (Verizon Wireless, Cingular Wireless Comments, at 4.) Line crews working on a transmission pole cannot step away from the pole, modify an antenna or erect shielding to give themselves adequate working space on a pole, nor is there any evidence that antenna owners can provide these protective measures on transmission poles.
The wireless carriers continue to mischaracterize the purpose of new Rule 94, which is to provide safe working space for those climbing and working on transmission poles. The rules recognize the FCC's standards on RF exposure, but they do so only for the purpose of giving line crews space between pieces of high-voltage equipment and antennas with RF emissions that the FCC asserts should be avoided. Notably, the wireless carriers propose no alternatives to power-down and signage that will ensure a safe working space for pole workers, providing only that they intend to "choos[e] among various options for protecting workers against excessive RF exposure." (Verizon Wireless, Cingular Wireless Comments, at 11.)
The wireless carriers also criticize the Rule 94 provision requiring a 6-foot clearance from supply (electrical) conductors, arguing that a 4-foot clearance applicable to other communications equipment in some instances is sufficient. This ignores the testimony of veteran linemen who described the amount of space they need to perform transmission line functions that can take them dangerously close to high-voltage equipment. The wireless carriers also criticize the proposed decision for failing to provide for flush-mounted RF antennas, but this disregards the evidence at hearing that such mountings can prevent a lineman from getting his hands around the pole, and that antennas can be mounted close to the pole on brackets that conform to a 2-foot horizontal clearance from the centerline of a pole.
ClearLinx faults new Rule 94 for failing to deal with installation of pole-top antennas, but it acknowledges that there is no record on which such findings can be made and that the GO 95/128 Rules committee will vote this fall on proposed pole-top rules that then can be presented to the Commission.
With minor changes in terminology that we have made, the proposed decision is supported in its entirety by the CPSD, IBEW, Communication Workers, PG&E, and SDG&E. SCE comments urge adoption of Proposal 2 for Rule 94, but they also endorse the corrections suggested by supporters of Proposal 1. The proposed decision deals adequately with other objections raised by the wireless carriers, and we see no need to repeat those findings here.
Geoffrey F. Brown is the Assigned Commissioner and Glen Walker is the assigned ALJ in this proceeding.
1. GO 95 governs the construction of overhead supply and communications systems.
2. The Commission on February 24, 2005, issued this Order Instituting Rulemaking to consider a GO 95 rule for attaching wireless antennas to jointly used utility poles and towers.
3. Commission staff, industry representatives, labor representatives and the public conducted seven days of public workshops to develop a proposed new Rule 94 dealing with wireless antennas.
4. On September 12, 2005, the parties submitted a joint workshop report that included three alternative proposals for a new Rule 94.
5. Rule 94 would add minimum construction requirements for attaching wireless antennas to poles and towers.
6. Proposal 1 for Rule 94 is sponsored by CPSD, IBEW, the Communication Workers, PG&E and SDG&E.
7. Proposal 2 for Rule 94 is sponsored by SCE and is supported by the Wireless Group and intervenor William Adams.
8. Proposal 3 for Rule 94 has been withdrawn.
9. Line worker safety requires a locally controllable means to shut off antenna power when that is necessary to enable work on the pole.
10. Exposure information signage on each pole with an attached wireless antenna is essential for workers to operate safely by knowing exposure limits and safety measures.
11. The clearance requirements for Proposal 1 better safeguard employees and provide clearer guidance to antenna installers.
1. The Commission has comprehensive jurisdiction over questions of public health and safety arising from utility operations.
2. GO 95 rules concern the safety of the general public, utilities' customers and utilities' employees.
3. Rule 94 as set forth in Proposal 1, attached to this decision as Exhibit 1, should be approved and adopted.
4. Rule 94 should become effective prospectively 180 days after issuance of the final decision in this proceeding.
5. Utility pole owners should be directed to develop a written procedure for calling antenna owners before reducing power or disconnecting a wireless antenna.
IT IS ORDERED that:
1. General Order (GO) 95 is amended to incorporate Rule 94 and the amendment to Rule 20.0, as set forth in Exhibit 1 attached hereto and made part hereof.
2. The revisions to GO 95 authorized today will become effective prospectively 180 days after the date of today's decision.
3. Where a locally verifiable means of reducing or disconnecting power is installed on or near a jointly owned utility pole for a wireless antenna with radio frequency emissions that exceed the Federal Communications Commission general population/uncontrolled exposure limit, pole owners are directed to have in place a written procedure for calling an antenna owner before power to that antenna is reduced or disconnected.
4. Rulemaking 05-02-023 is closed.
This order is effective today.
Dated _____________, at San Francisco, California.
EXHIBIT 1
New GO 95, Rule 20 (Definition)
20.0 Antenna means a device for emitting and/or receiving radio frequency signals.
New GO 95, Rule 94 - Antennas
94.1 Definition (See Rule 20.0)
94.2 Maintenance and Inspection (See Rules 31.1 and 31.2)
94.3 General Requirements
On joint use poles supporting Class T, C, L or H Circuits (up to 50 kV), the following shall apply:
A. Antennas shall meet the requirements of Class C equipment, unless otherwise specified in this rule.
B. All associated elements of the antenna (e.g. associated cables, messengers, and pole line hardware) shall meet the requirements of Class C circuits.
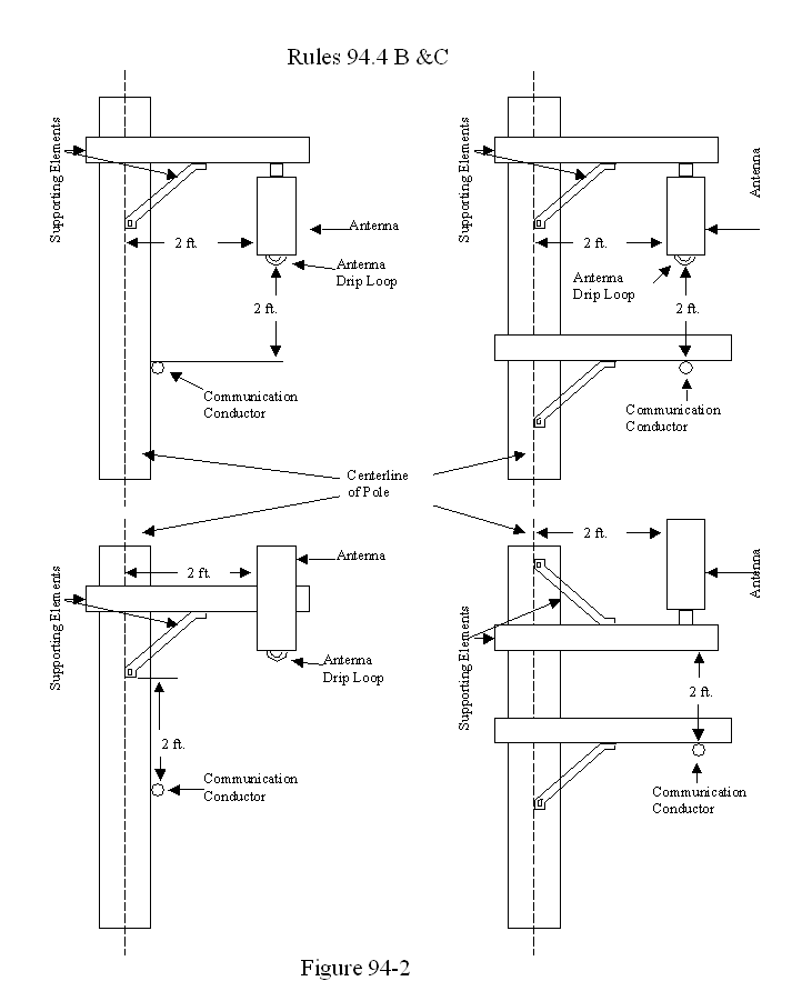
94.4 Clearances
A. Antennas and supporting elements (e.g. crossarms, brackets) shall maintain a vertical clearance of 6 feet from Supply Conductors operating at 0 - 50kV. (See Figure 94-1)
B. Antennas and supporting elements (e.g. crossarms, brackets) shall maintain a 2 ft. vertical separation from communication conductors and equipment. (See Figure 94-2)
C. Antennas shall maintain a 2 ft. horizontal clearance from centerline of pole. (See Figures 94-1 and 94-2)
D. Antennas shall have a vertical clearance above ground as specified in Table 1, Column B, Cases 1 to 6a.
94.5 Marking
A. Joint use poles shall be marked with a sign for each antenna installation as follows:
(1) Identification of the antenna operator
(2) A 24-hour contact number of antenna operator for Emergency or Information
(3) Unique identifier of the antenna installation.
94.6 Identifying Exposure
Antennas that comply with the Federal Communications Commission's General Population/Uncontrolled maximum permissible exposure limits shall have a sign that provides information on such compliance.
Antennas that exceed the Federal Communications Commission's General Population/Uncontrolled maximum permissible exposure limits shall have a sign that provides the calculated minimum approach distance.
The antenna operator shall locate the sign prominently in areas below the antenna that are visible from the climbing space and the bottom of the sign shall not be lower than nine feet above ground line.
94.7 Controlling Exposure
Antennas that exceed the Federal Communications Commission's General Population/Uncontrolled maximum permissible exposure limits shall provide supply and communication workers with a means of controlling power to the antenna that is locally controllable and verifiable.
Exceptions:
Antennas utilized by utilities for the sole purpose of operating and monitoring their supply system are exempt from this rule and shall only meet the construction and clearance requirements of supply equipment.
Antennas embedded in or attached to communication cables and messengers are exempt from this rule and shall only meet the construction requirements for Class C circuits.


APPENDIX A
APPEARANCES
Last Update on 28-MAR-2006 by: SMJ
R0502023
William P. Adams |
John C. Dodge |
Patrick J. Geoffrey Stephen H. Kukta |
Gregory L. Walters Leon M. Bloomfield |
Anita Taff-Rice |
Edward J. Perez Attorney at Law THE STRANGE LAW FIRM 282 SECOND STREET, SUITE 201 SAN FRANCISCO CA 94105 (415) 243-3200
strange@strangelaw.net |
Norine Luker |
Charles Manzuk |
(End Appendix A)
1 Another rule labeled Proposal 2A was offered by the California Municipal Utilities Association (CMUA) in its reply brief on March 28, 2006. Proposal 2A is a composite of sections from Proposals 1 and 2, most of which are unopposed. Because the proposal was offered too late for comment by any other party, we do not review it here, but the sections that CMUA includes are reviewed in our analysis of the other proposals.
2 Adams proposes one addition to Proposal 2, stating that if a disconnect device is installed, it "be protected from unauthorized operation by suitable means." (Adams Reply Brief, at 2.)
3 ClearLinx Network Corporation urges the Commission to "mandate that wireless antennas may be placed at the top of utility poles and that (to the extent it is technically feasible) all ancillary equipment may be attached to utility poles." (ClearLinx Opening Brief, at 16.)
4 See Report and Order, ET Docket 93-62, FCC 96-326, 61 Federal Register 41,006 (1996).
5 FCC OET Bulletin 65, Definition and Glossary of Terms, at 3.
6 FCC OET Bulletin 65, Definition and Glossary of Terms, at 4.
7 SCADA antennas are Supervisory Control and Data Acquisition antennas that monitor the performance of electrical circuits.
8 See Bay Area Cellular Telephone Company v. San Francisco (N.D. Cal. 2005, 2005 U.S. Dist. LEXIS 31927 ("functional equivalence" relates to the telecommunications services that the actual competing entities provide).
9 See Cellular Phone Taskforce v. FCC (2d Cir. 2000) 205 F.3d 82 (where the court found that FCC rules preempted state regulation of the operation of wireless facilities based on RF); Cal RSA No. 4 v. Madera County (E.D. Cal. 2003) 332 F.Supp. 2d 1291, 1302 (local governments' decisions regarding construction of wireless facilities must not be based on environmental effects of RF if the facilities comply with the FCC regulations).
10 Petition of Cingular Wireless L.L.C. for a Declaratory Ruling that Provisions of the Anne Arundel County Zoning Ordinance Are Preempted as Impermissible Regulation of Radio Frequency Interference Reserved Exclusively to the Federal Communications Commission, WT-Docket No. 02-100, Memorandum Opinion and Order, July 7, 2003.
11 Anne Arundel at ¶ 19.
12 FCC Local and State Government Advisory Committee Publication, "A Local Government Official's Guide to Transmitting Antenna RF Emission Safety: Rules, procedures, and Practical Guidance," June 2000, at 1.
13 All parties appeared to have agreed that three of the FCC's recommendations for controlling RF exposure - distancing, power cutoff, and warning signs - can be applicable to a utility pole; two of the FCC's recommendations - fencing/shielding and protective clothing - are not practical as to utility poles or to those who must climb the poles. (See FCC OET Bulletin 65.)